EasyManua.ls Logo

Acson AWM 09G - Page 112

Acson AWM 09G
167 pages
To Next Page IconTo Next Page
To Next Page IconTo Next Page
To Previous Page IconTo Previous Page
To Previous Page IconTo Previous Page
Loading...
109
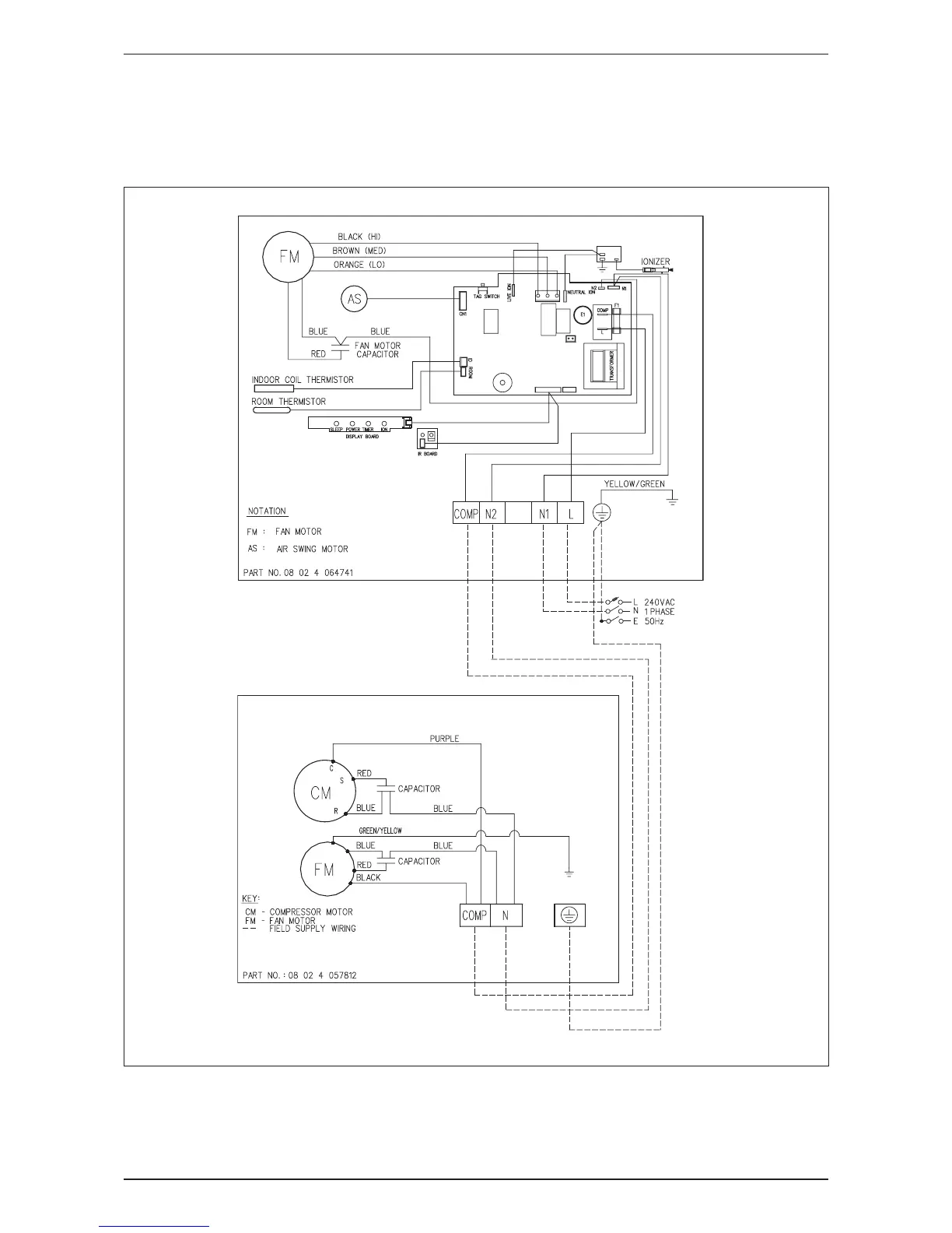
Wiring Diagram AWM-G-2009
Cooling Only
Indoor Unit Outdoor Unit
Model: AWM 15G Model: ALC 15C

Other manuals for Acson AWM 09G

Related product manuals