EasyManua.ls Logo

Acson AWM 10GR

Acson AWM 10GR
167 pages
To Next Page IconTo Next Page
To Next Page IconTo Next Page
To Previous Page IconTo Previous Page
To Previous Page IconTo Previous Page
Loading...
112
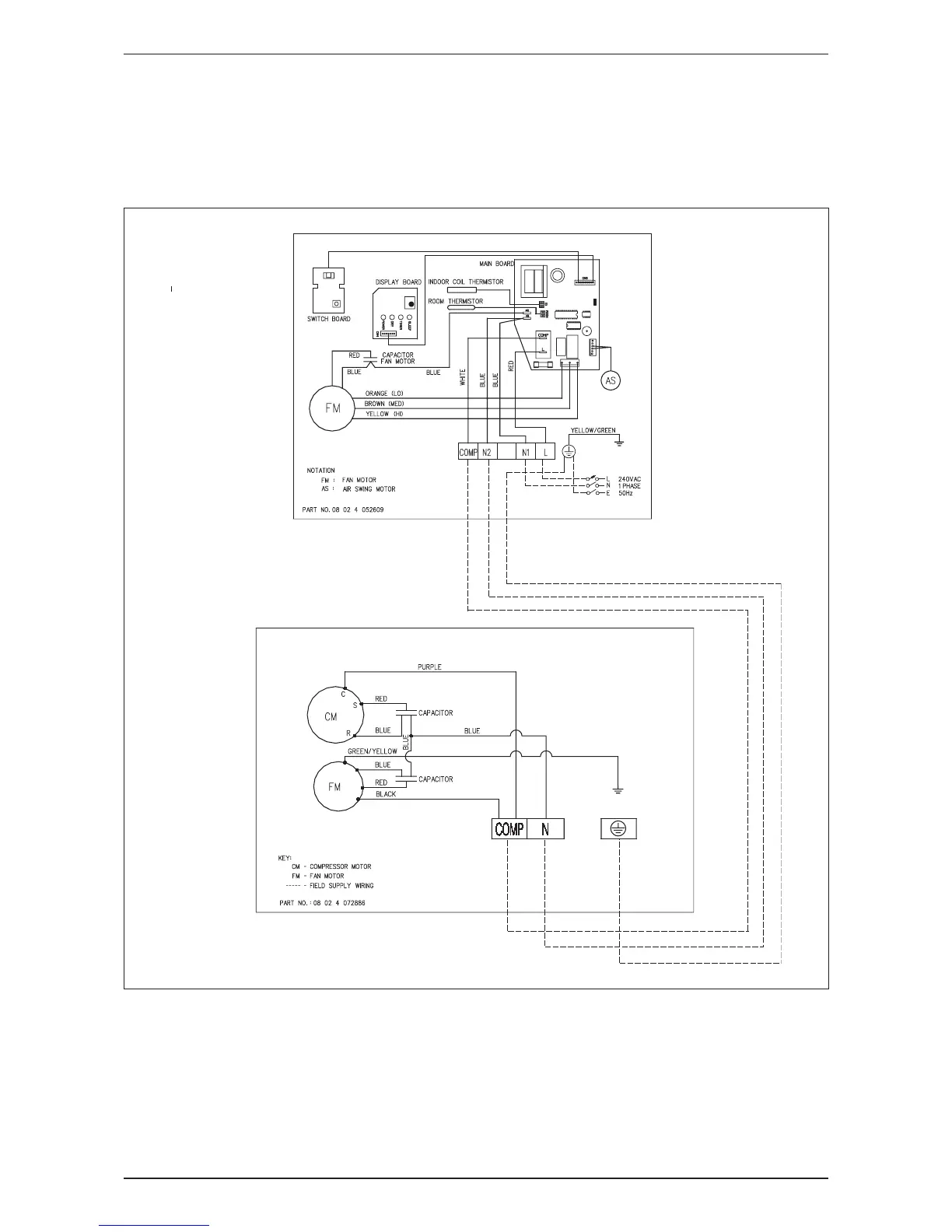
AWM-G-2009 Wiring Diagram
Cooling Only
Indoor Unit Outdoor Unit
Model: AWM 301 Model: ALC 28C
A5WM 311 A5LC 28C

Related product manuals