EasyManua.ls Logo

Allsource 42000 - Wiring Diagram

Allsource 42000
31 pages
Print Icon
To Next Page IconTo Next Page
To Next Page IconTo Next Page
To Previous Page IconTo Previous Page
To Previous Page IconTo Previous Page
Loading...
19
42000
Operating Instructions and Parts Manual
High Pressure Abrasive Blast Cabinet
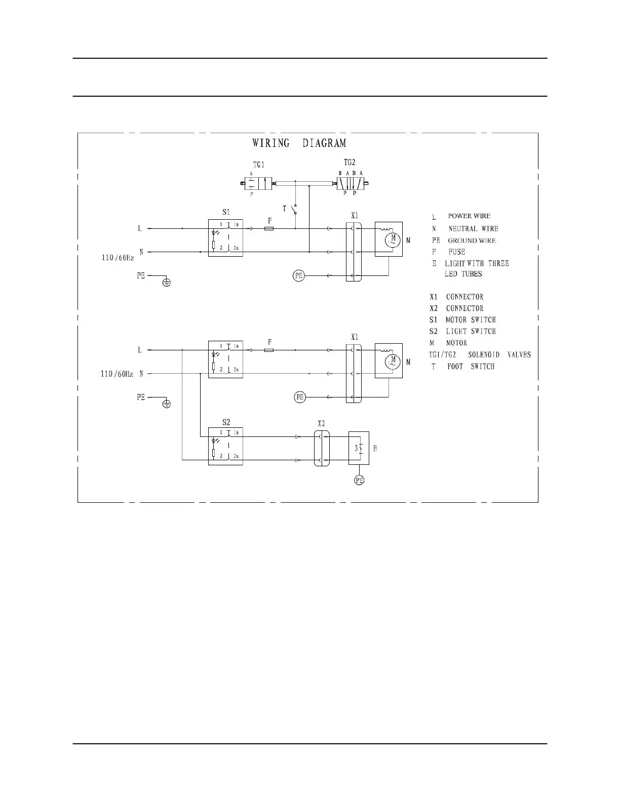
Wiring Diagram