EasyManua.ls Logo

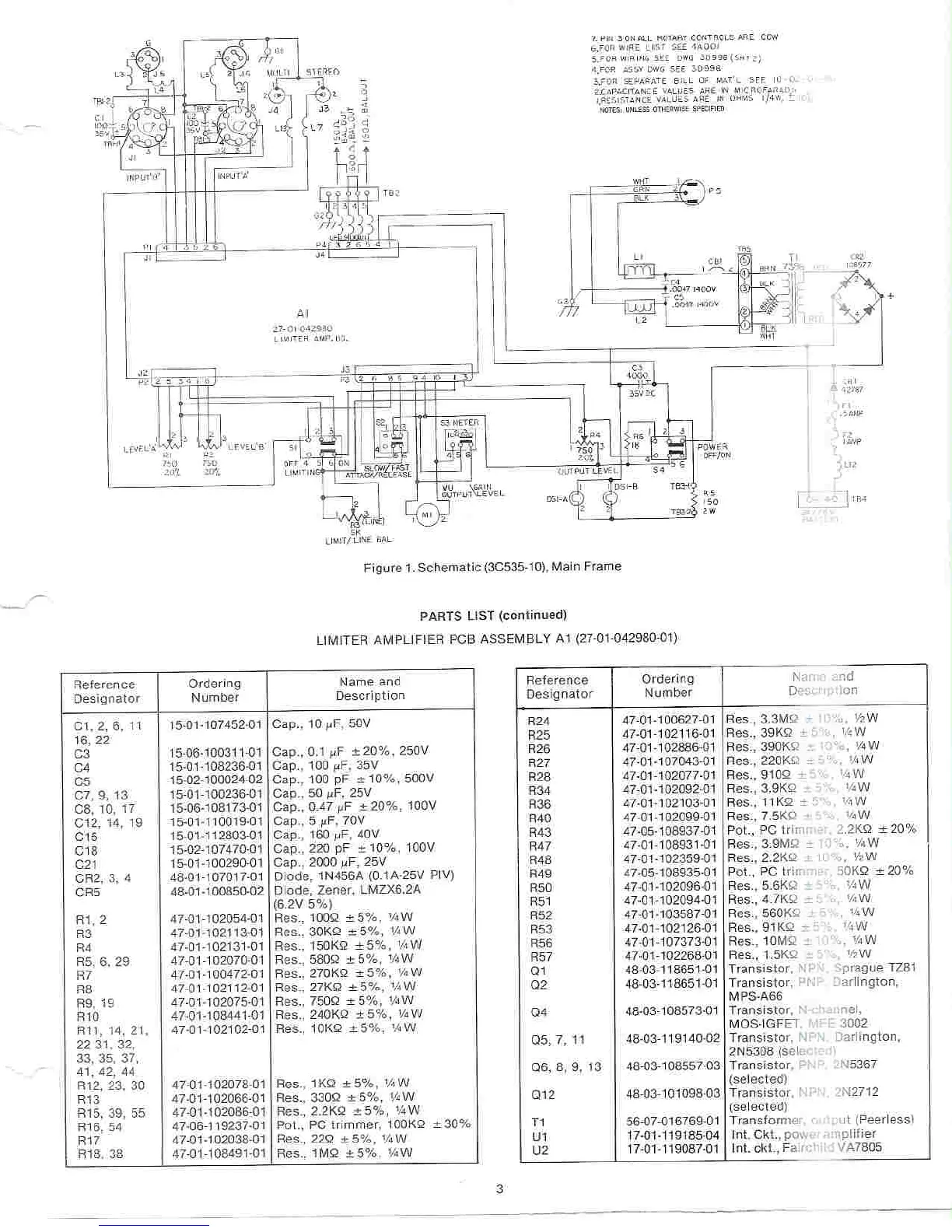
Altec 1612A SIGNAL PROCESSING - Page 3

Default Icon
4 pages
Print Icon
To Next Page IconTo Next Page
To Next Page IconTo Next Page
To Previous Page IconTo Previous Page
To Previous Page IconTo Previous Page
Loading...

Other manuals for Altec 1612A SIGNAL PROCESSING

Related product manuals