EasyManua.ls Logo

Ampex 350 - Page 61

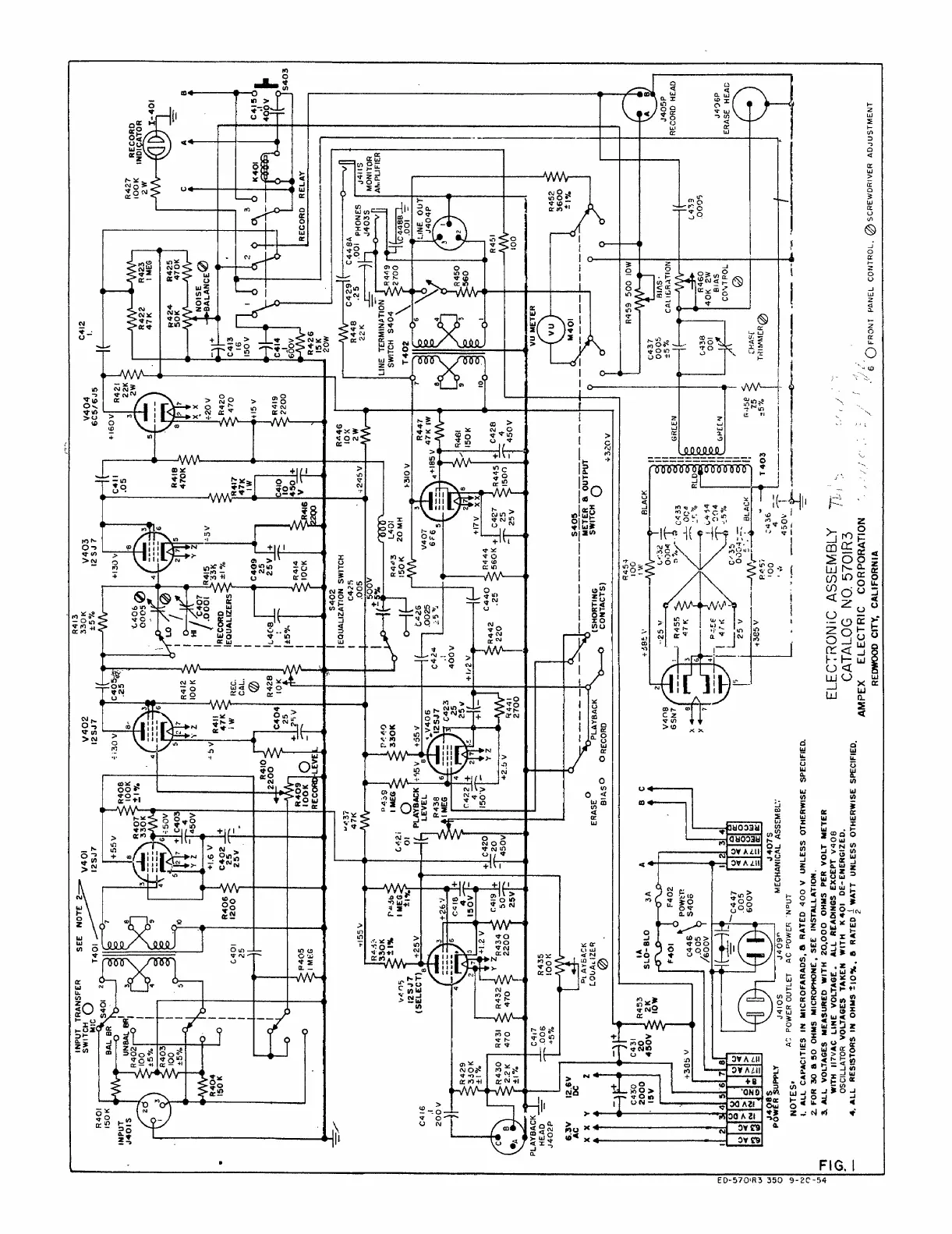
Ampex 350
79 pages
Print Icon
To Next Page IconTo Next Page
To Next Page IconTo Next Page
To Previous Page IconTo Previous Page
To Previous Page IconTo Previous Page
Loading...
r3 wto_umoonooo>hu_0ho>noumtmu+t0Nm00tom00otNNymm0l,00Al0llt,l0t0?+ohNt0\oom0ootnnttt+fmmmuw80u\otmwtowmoouwthau>o3tou0NoyNvotyuoottoa\rooottqoo3o-lw3wno30ltwut3tqqtumNrctuJotl0mtwmwtt0000qutmnn3to3q0/w0000ttton0-0hmh00w0o0030t0tqnllltntl0+owl,mlll>+v0atah004t\olN00txx00lou0+hNtcN+tJoo4cot,lnoo3wt0 0notflllttftllfllltllwttwttt00000townmn4uo0uou00uwc otft4uqttamthmmoomo000yJ0mtuooy90m2r00nmvmloc0hqq0{o(x0Fm000l0x0m30oowt0qtctl)40tt0t|0l0u\a/h00u004yyo0looolo0tqootlq3l3Jytytuttlmq0tlfoottluwx(t33txotaa2t3l3t3lt wmwoDountottottto_tFwooww(qz3uwwwtyxnntw>7G)4wwwoosooutoqtt?qawwu3talttoowx2omwvttto2cqutu_ow0000
t o .._ W m
ó 0 0
_ _o, 0 0n D w_ å
0 0 ,oZ W, w N
0 U A o ' ! ' 3 2 '
, t w qo, o o_ ? o ô 3 zo
, n ,, ; , y , óI
N Oo > Oo ' '
\ , ah xo ; 9 ; '\
n x, N. 4 '
- o3, ,; ò n, ! , :, îW, ' ' ' ' ' -'
\ i i ' l m, _____0 _ m ' ,. ;
,N i!,ah ; t ! m ' ,u l mc , -,-;, _, q
_ No2o o Oo, X o,, t ? i ' + u
' o4, O \ o. DN-, N, ?y o, U l o t 3 u _ U
u'q ì , 'I ^ + - m !' - t t w
N l, ,3 OtN ot 9, + ' 1 4 q
i ,ahc N i. t,N0 , i ;o ;
> o llI 7 t I m n { , !f O
. 0 + 'i ' o O Ó
o -, . ó ô 0 ,, , N, >.o o , u w ^,
>o>o m, ,W,- q . j w
On , + t+ w ?J i Wt W,
- m ,, N ,Not- O 0y m óf M, , 0
ijj ,ty tyN N t Wj a W
, ^ + í, i, il a N, m, oo , ^-q i 0 U ^ n w ', .
0 ^ ,N 0 O-, - , w
- ôoôo 'U O'^' S q O
oo, l u t 7n _On>,o,i ^
- - ^ - . m u D m , O t

Other manuals for Ampex 350