EasyManua.ls Logo

Asami AMV6 - Appendix 7 Names and Functions of Components

Asami AMV6
303 pages
Print Icon
To Next Page IconTo Next Page
To Next Page IconTo Next Page
To Previous Page IconTo Previous Page
To Previous Page IconTo Previous Page
Loading...
Gree GMV6 DC Inverter VRF Units Service Manual
298
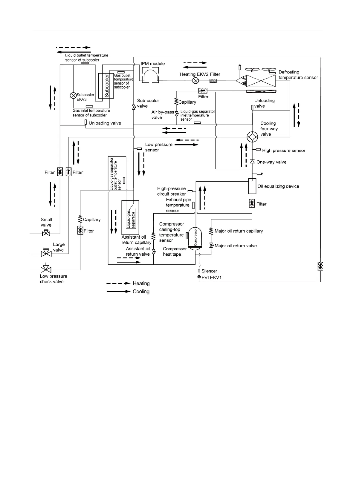
System principle diagram of GMV-400WM/H-X
GMV-450WM/H-X