EasyManua.ls Logo

Bambi VT150 - Three Phase Wiring Diagrams; VT[H]150;200;150 D;200 D & VT250;250 D Three Phase Wiring; VT300;400;300 D;400 D Three Phase Wiring

Default Icon
40 pages
Print Icon
To Next Page IconTo Next Page
To Next Page IconTo Next Page
To Previous Page IconTo Previous Page
To Previous Page IconTo Previous Page
Loading...
32
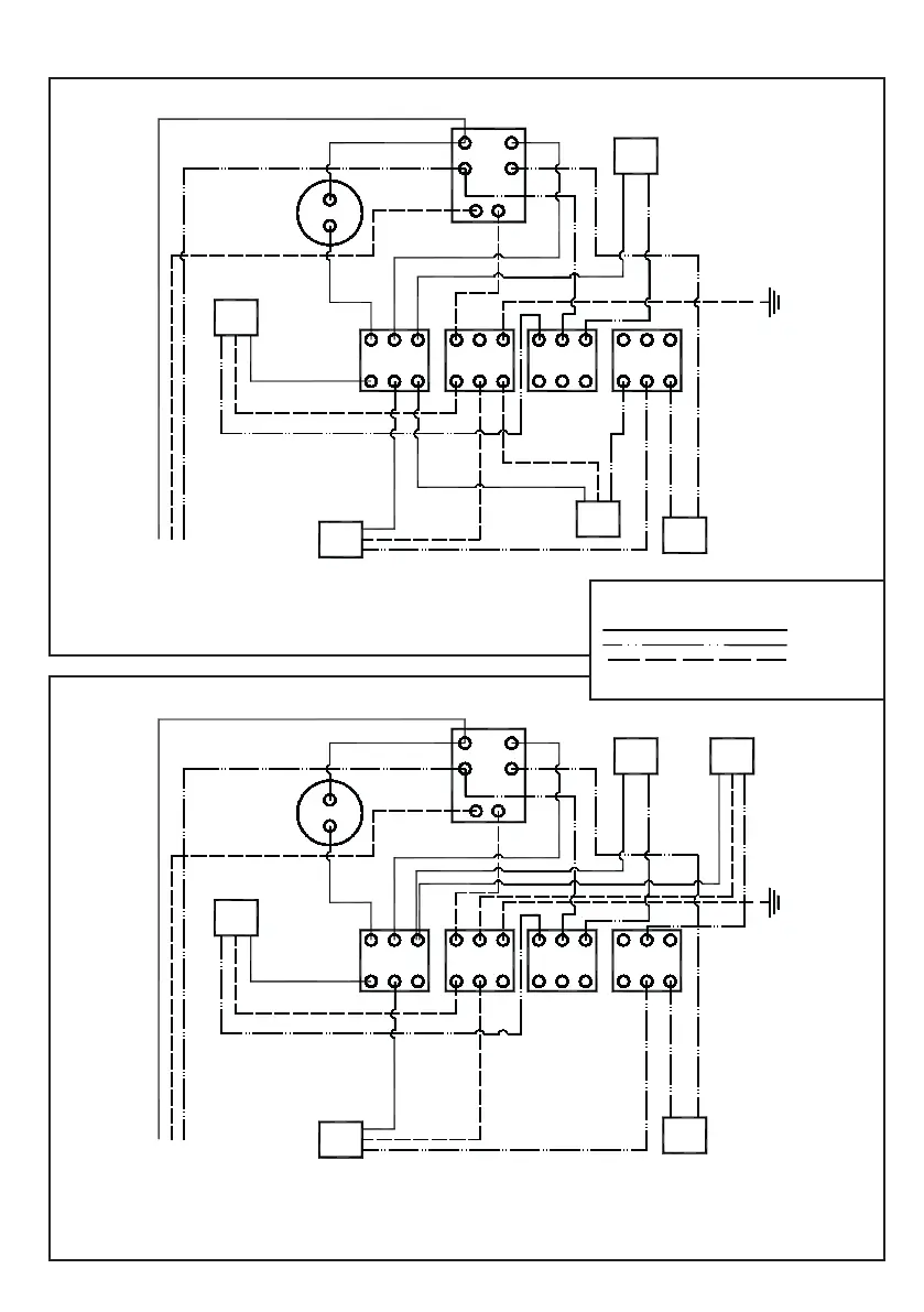
VTS75 150 200
VTS75D 150D 200D
10
1 - Thermal fan switch
2 - Pressure switch
3 - Exhaust fan
4 - Thermal trip
5,6,7 & 8 Connection blocks
9 - Solenoid
10 - Compressor
11 - Cooling fan
12 - Power in
12
11
8 7 6 5
4
3 92
1
10
1 - Thermal fan switch
2 - Pressure switch
3 - Exhaust fan
4 - Thermal trip
5,6,7 & 8 Connection blocks
9 - Solenoid
10 - Compressor
11 - Cooling fan
12 - Power in
12
11
8 7 6 5
4
3
9
2
1
Earth
to
case
Earth
to
case
Wiring Diagrams - SINGLE PHASE - VTS
K
- Live
- Neutral
- Earth
KKEY:

Other manuals for Bambi VT150

Related product manuals