EasyManua.ls Logo

Bison DG2500(E) - Page 31

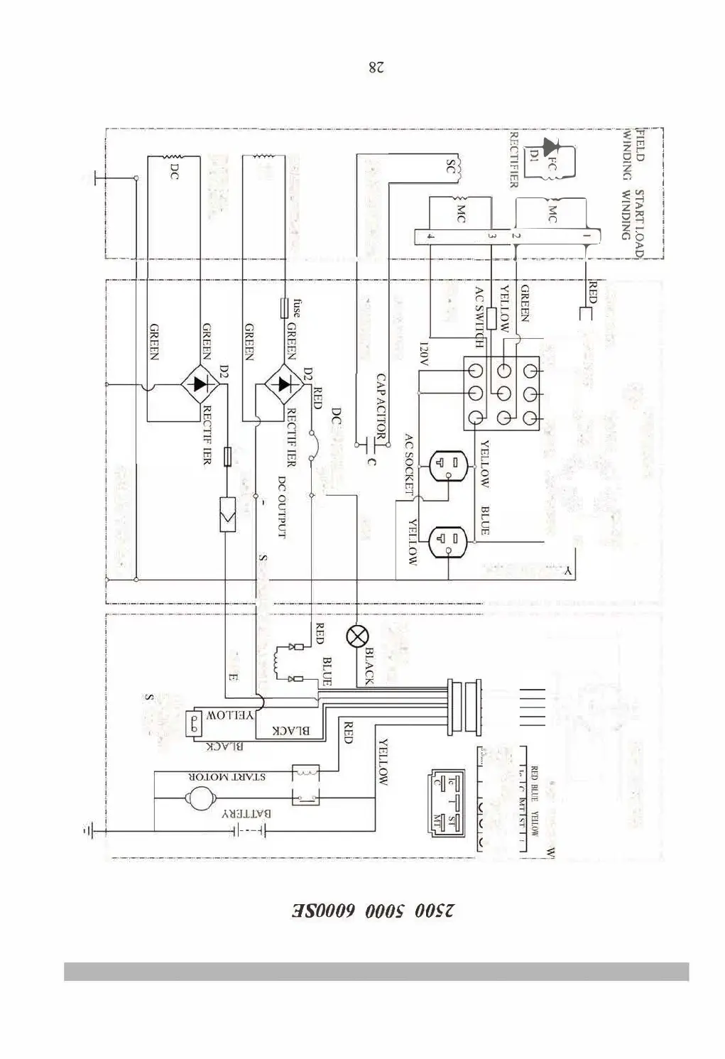
Bison DG2500(E)
32 pages
Print Icon
To Next Page IconTo Next Page
To Next Page IconTo Next Page
To Previous Page IconTo Previous Page
To Previous Page IconTo Previous Page
Loading...
/
二[』
,�
..
..
28
3
4

I

I
A
.
C
0
1
 



c



il
iiii
iil
II'
i
1l
l







D
-
'
-
,
IJ







丁,'-
BAERY
2500
5UUO
B
L
AC
K
6UUE
_

Related product manuals