EasyManua.ls Logo

Blodgett Combi BC14G - Page 50

Default Icon
66 pages
Print Icon
To Next Page IconTo Next Page
To Next Page IconTo Next Page
To Previous Page IconTo Previous Page
To Previous Page IconTo Previous Page
Loading...
BC14E
8-3
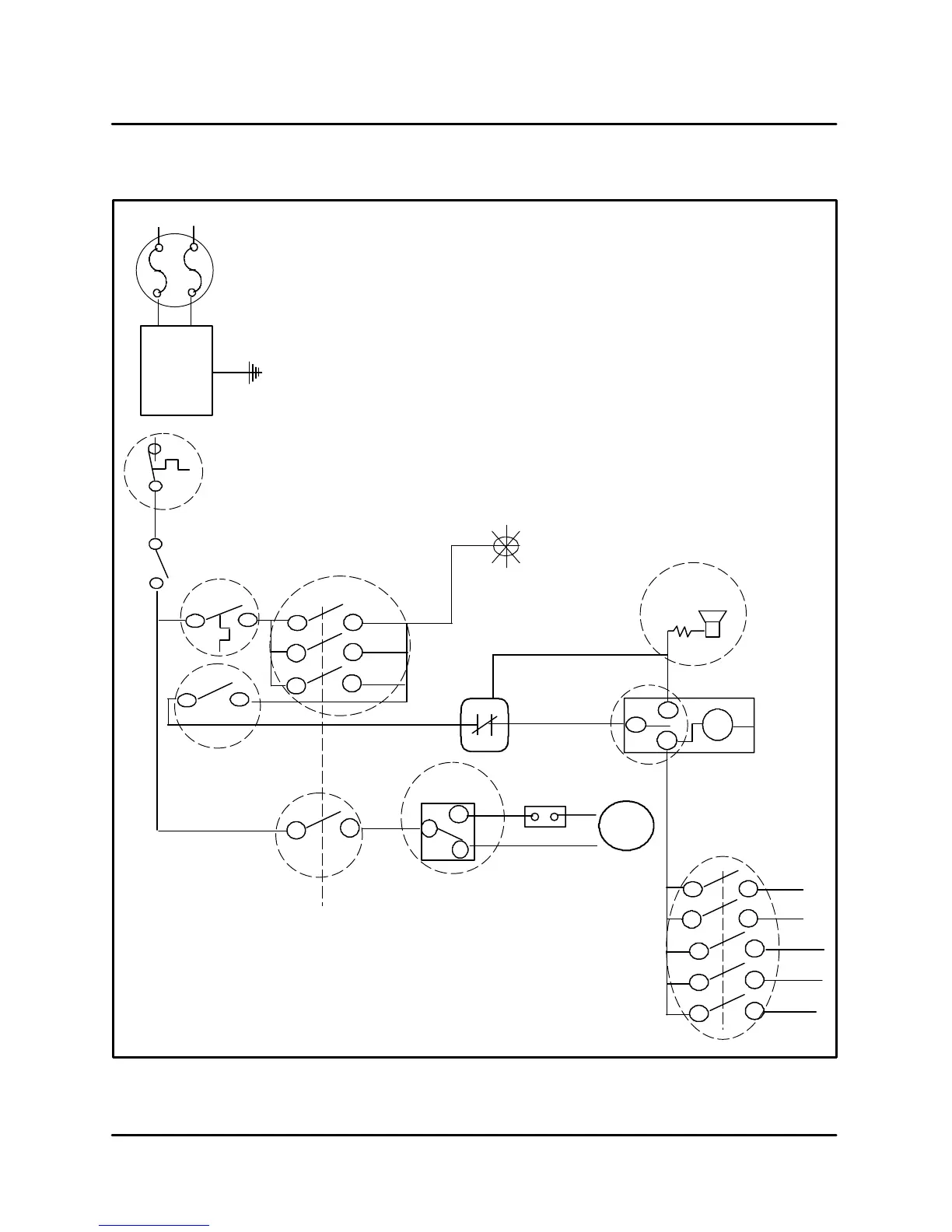
BC14E SAFETY LIMITS FLOW CHART
Mode Switch
23
24
Hot air
Combi
Cool
Steam
Down
P13
P
P
N
N
G
L1
L2
Door
Switch
S2
24
25
26
Fan speed
SW
R5
4
2
Buzzer
T1
3
9
21
4
10
22
S
Hot air
Combi
team
Mode Switch
Combi
5
6
11 12
7
8
17
18
19
20
Steam
6
7
tm1
4
5
6
TIMER-S5
A
B
C
I
1 shot
D
E
Motor
G
H
Open at 176_F (80_C)
Close at 149_F (65_C)
F3
662_F (350_C)
H4
Power on
03
5.6K
-7
A
Noise Filter
F
G
Speed Control
Delime
S15
FIGURE 1

Related product manuals