EasyManua.ls Logo

Blodgett Combi BC14G - Page 56

Default Icon
66 pages
Print Icon
To Next Page IconTo Next Page
To Next Page IconTo Next Page
To Previous Page IconTo Previous Page
To Previous Page IconTo Previous Page
Loading...
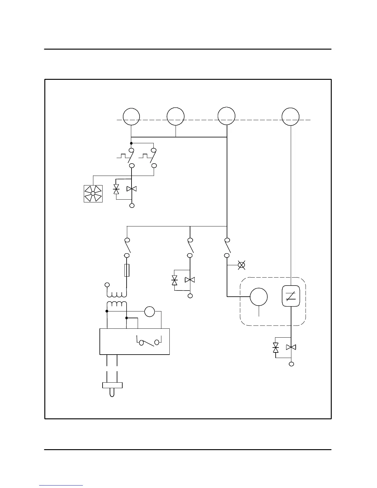
BC14E
8-9
BC14E WATER FILL/MEAT PROBE
S1#22S1#4 S1#10
S1#8
S
HA
Quench
Cooling Fan
P12 cold plate
Open 95_F (35_C)
Close 122_F (50_C)
P4 quench
Open 140_F (60_C)
Close 167_F (75_C)
S13
LLC
H2
13
14
L2
10
6
R204
Fast
Fill
S14
HLC
Hot Water
Slow Fill
R204
S11
F9
L2
208V
24V
F9
2 amp fuse
875 6
R5
51
FIGURE 7

Related product manuals