EasyManua.ls Logo

Carrier FED002410 - 10 kW Wiring Diagram

Carrier FED002410
11 pages
To Next Page IconTo Next Page
To Next Page IconTo Next Page
To Previous Page IconTo Previous Page
To Previous Page IconTo Previous Page
Loading...
FED “B” Series: Installation Instructions & Homeowner’s Information
Manufacturer reserves the right to change, at any time, specifications and designs without notice and without obligations.
8
A190013D
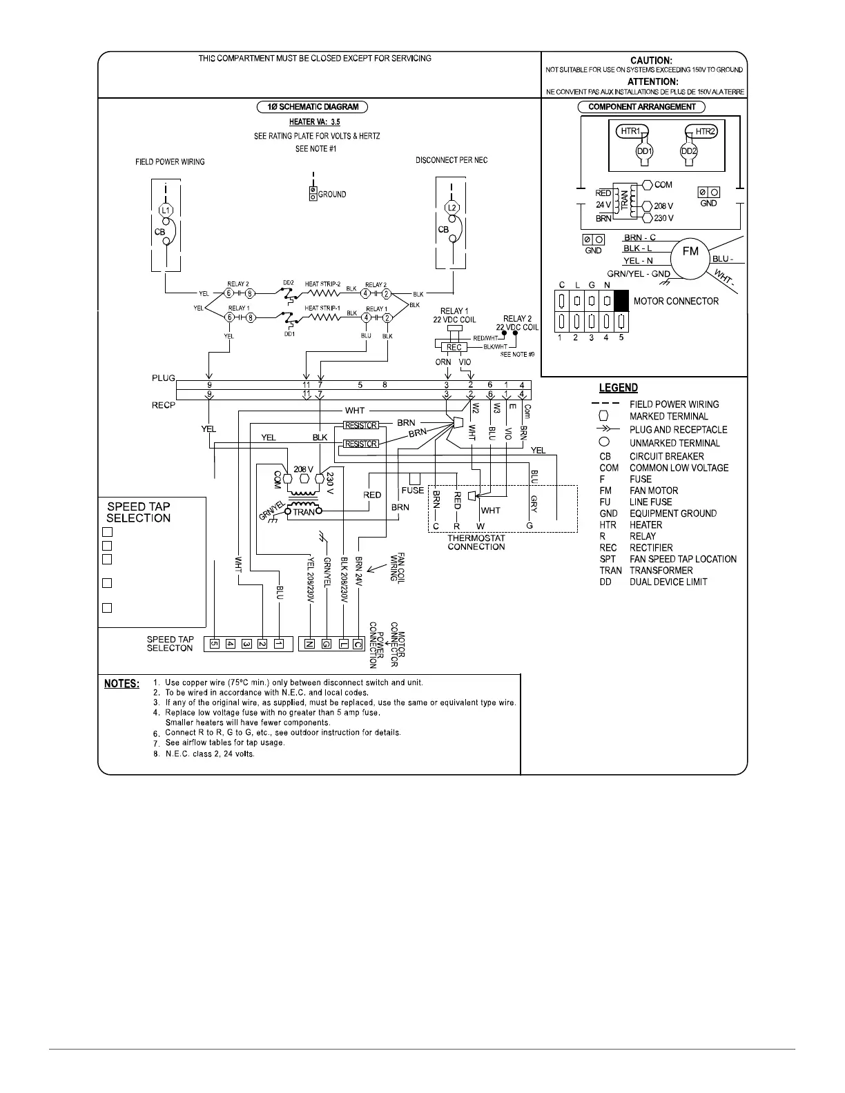
Fig. 12 – 10 kW Wiring Diagram
CIRCUIT
BREAKER
CIRCUIT
BREAKER
5.
HI or Y2
Circulating Fan
Heating Tap
Do NOT use for
electric heating
Do NOT use for
heating without coil
High static cooling
only
1
2
3
4
5
HI or Y2 HIGH STATIC COOLING
1
2
YEL - 5
YEL (IF PRESENT)
9. RED wire / WHT stripe to QC1A, BLK wire / WHT stripe to QC2A.
OR

Related product manuals