EasyManua.ls Logo

Cleanfix TW 600 - Page 18

Cleanfix TW 600
19 pages
Print Icon
To Next Page IconTo Next Page
To Next Page IconTo Next Page
To Previous Page IconTo Previous Page
To Previous Page IconTo Previous Page
Loading...
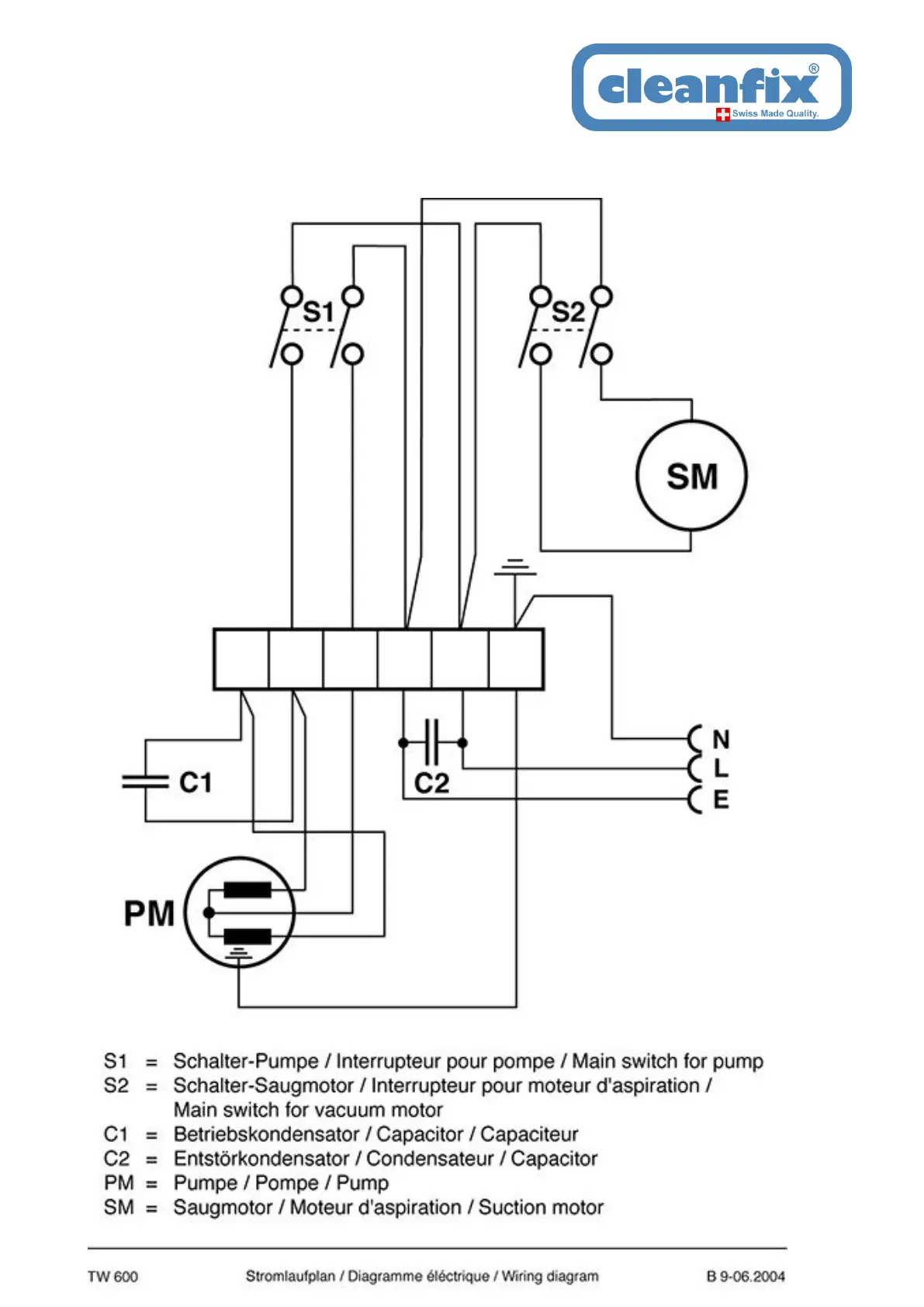
TW 600
Wiring plan
As at: 06/19/14 Time:17:36

Other manuals for Cleanfix TW 600

Related product manuals