EasyManua.ls Logo

COMDYNA GP-6 - Page 23

Default Icon
27 pages
Print Icon
To Next Page IconTo Next Page
To Next Page IconTo Next Page
To Previous Page IconTo Previous Page
To Previous Page IconTo Previous Page
Loading...
OPERATOR'S
&
MAINTENANCE
MANUAL
page
AB
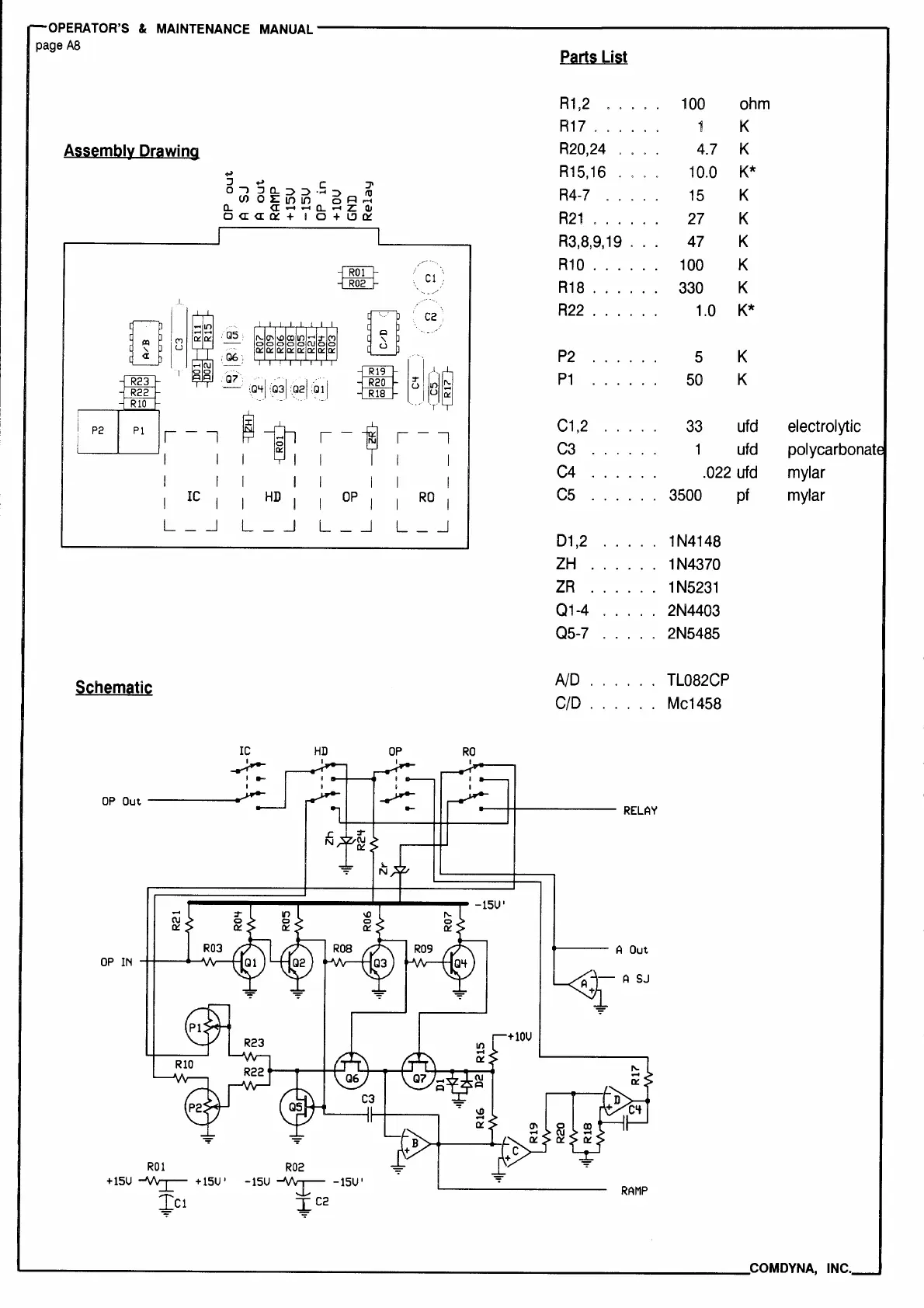
Parts
List
R1,2
100
ohm
R17
..
K
Assembl~
Drawing
R20,24
4.7
K
....
R15,16
10.0
K*
:::,
.,
C
".JI
0"'")
::::lCL:::>:::>·...,:::>
IO
R4-7
15
K
(I)
01:U")tn
oA..-1
a..
«--a..-z:
a,
R21
..
K
0
<I:<I
0::
+
IO+
l!l
a::
27
R3,8,9,19
.
47
K
=mB
R10
.
100
K
Cl
R18
.
330
K
2
w
C2
R22
.
1.0
K*
w
(")
u
P2
5
K
[il[~ij
P1
50
K
P2
r-,
~t
r
1
r-,
C1,2
33
ufd
electrolytic
C3
1
ufd
polycarbonat
I
I I
I
I
I
C4
.022
ufd
mylar
I
IC
I
I
HD
I I
OP
I
I
RO
I
cs
3500
pf
mylar
L -
_J
L -
_J
L -
_J
L
_J
D1,2
1N4148
ZH
..
1N4370
ZR
1
N5231
01-4
2N4403
Q5-7
2N5485
S,hemati,
AID
TL082CP
CID
Mc1458
OP
Out
____
_.
-
C\J
0::
.__
__
A Out
+lOU
R01
R02
+15U
~
+15U'
+c1
-15U
~
-15U'
+C2
RAMP
'--------------------------------------COM
DYNA,
INC.