EasyManua.ls Logo

COMDYNA GP-6 - Page 7

Default Icon
27 pages
Print Icon
To Next Page IconTo Next Page
To Next Page IconTo Next Page
To Previous Page IconTo Previous Page
To Previous Page IconTo Previous Page
Loading...
OPERA
TOR'S
& MAINTENANCE
MANUAL
----------------------------p-ag-e--,S.
U)
+'
;J
0,
+'
;J
0
H
(!)
.,.;
;t-!
.,..,
rl
P,
8
~
+
G0
+'
;J
p,
+'
:::5
0
H
(l)
+-'
(l)
s
0
•rl
+)
h
Q)
.p
0
ri,
GP-6
OPERATOR
FUNCTIONS
8
8
:::i
E-,
:::i
P-;
:::i
P-;
8
c:1
P-;
Z
:::i
Z 8
"-
8
H
:::i
p.,
i:r:
8
Figure
2-1
REAR
TERMINALS
H
o
23 23
µ.:J
:::i
8 0
ADDRESS
8
---------..
7------
X
ADDRESS
~
------+-+-+-+--1-----
5
--+-,r---~1~++-+---++-----.
4 ' '
p.,
P-;
i:r:
r:Q~OOC.,><:
~
;,-,
MODE
SELECTOR
~:~~TifrW
1
I
Hold
Inhibit,
Amp.
pin
51
Time
Base,
Timer
pin
17
-Internal
Readout
Meter
rCTP,
Timer
pin
1
;-j~
~
'.
j /
-0
n
c
~
'--------,
..
--0J
~
l
COMPUTE
TIMl
.__
_____
---()::
1(
>-+----
0 0
0---
01
FI
i
0
----+--+--4--------1--....-...1,......+-,____i.
_
_.......l
\
~-
::~
IOOK.
'----~,
10
4
8
7
7
(,,
5
3-~
l.
I
N
6
o
~)=-
8-
~
--o
6
-
-0
o-
Y)
Q
~'o
rr
?
?
7
I
I
,.I,
I
I-
h
h
•rl
•rl
,,
0,
P-<N
H
h
(1)
P,·rl
s
8
P,
•rl
~
E-i
H
- Q)
-
:>,
s
1-:,
rn
·ri
(/)
,-1
E-;
())
I I I
~
h5,e-V
\-=
I
J
00
I\
/
'Dq{
2
0,
0:::
f::;
h
~
QJ
H
r'1
pi
cu
p
8
C)
MODE
CONTROL
CUEFFIC
ENT
PO'l'EN'I'IU1vu::<;11:.,l-<
Slow Time
In,
Timer
pin
20-
Rep
CU,
Tj
rnr;r 1
9----------'
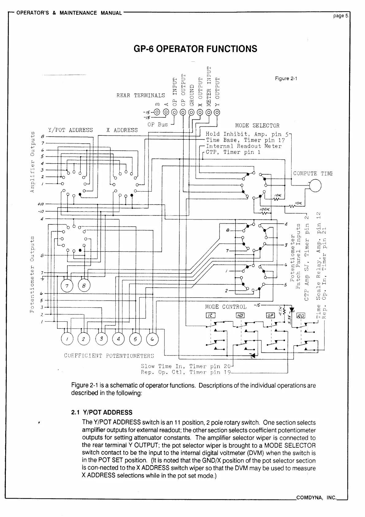
Figure
2-1
is
a schematic
of
operator functions. Descriptions
of
the
individual operations
are
described
in
the following:
2.1
Y/POT
ADDRESS
The
Y/POT
ADDRESS
switch
is
an
11
position, 2 pole rotary switch.
One
section selects
amplifier outputs for
external
readout;
the other section selects coefficient potentiometer
outputs for setting attenuator constants.
The
amplifier selector wiper
is
connected
to
the
rear
terminal Y
OUTPUT;
the
pot selector wiper
is
brought to a
MODE
SELECTOR
switch contact to
be
the
input to
the
internal
digital voltmeter
(DVM)
when
the
switch
is
in
the
POT
SET
position.
(It
is
noted
that
the
GND/X
position
of
the pot selector section
is
con-nected to
the
X
ADDRESS
switch wiper
so
that the
DVM
may
be
used
to
measure
X
ADDRESS
selections while
in
the
pot
set
mode.)
u
(/)0
--------------------------------------COM
DYNA,
INC.