EasyManua.ls Logo

Cormach CM 550 - Page 55

Cormach CM 550
57 pages
Print Icon
To Next Page IconTo Next Page
To Next Page IconTo Next Page
To Previous Page IconTo Previous Page
To Previous Page IconTo Previous Page
Loading...
54
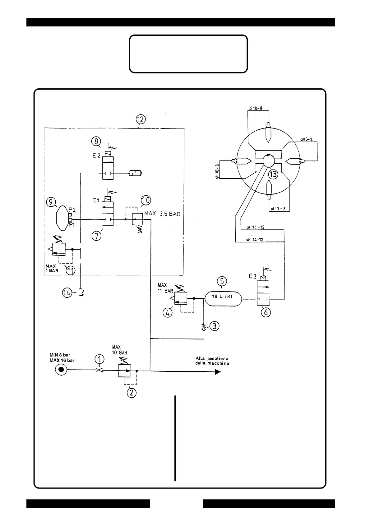
SCHEMA PNEUMATICO GTE
SCHEMA PNEUMATIQUE GTE
GTE PNEUMATIC SYSTEM DIAGRAM
DRUCKLUFTPLAN GTE
1. Air intake cock
2. Pressure regulator
3. Valvola di ritegno
4. Safety valve
5. Tank
6. Setting Solenoid valve E3
7. Inflating Solenoid valve E1
8. Deflating Solenoid valve E2
9. Pressure detector
10. Pressure regulator
11. Safety valve
12. Inflating unit
13. Rotating union
14. Inflating head
1. Rubinetto manuale
2. Regolatore di pressione
3. Valvola di ritegno
4. Valvola di sicurezza
5. Serbatoio
6. Elettrovalvola di intallonamento E3
7. Elettrovalvola di gonfiaggio E1
8. Elettrovalvola di sgonfiaggio E2
9. Sensore di pressione
10. Regolatore di pressione
11. Valvola di sicurezza
12. Unita' di gonfiaggio
13. Raccordo girevole
14. Testina di gonfiaggio