EasyManua.ls Logo

Cushman 327 - Page 89

Cushman 327
152 pages
Print Icon
To Next Page IconTo Next Page
To Next Page IconTo Next Page
To Previous Page IconTo Previous Page
To Previous Page IconTo Previous Page
Loading...


©


















  
  
  
 
 







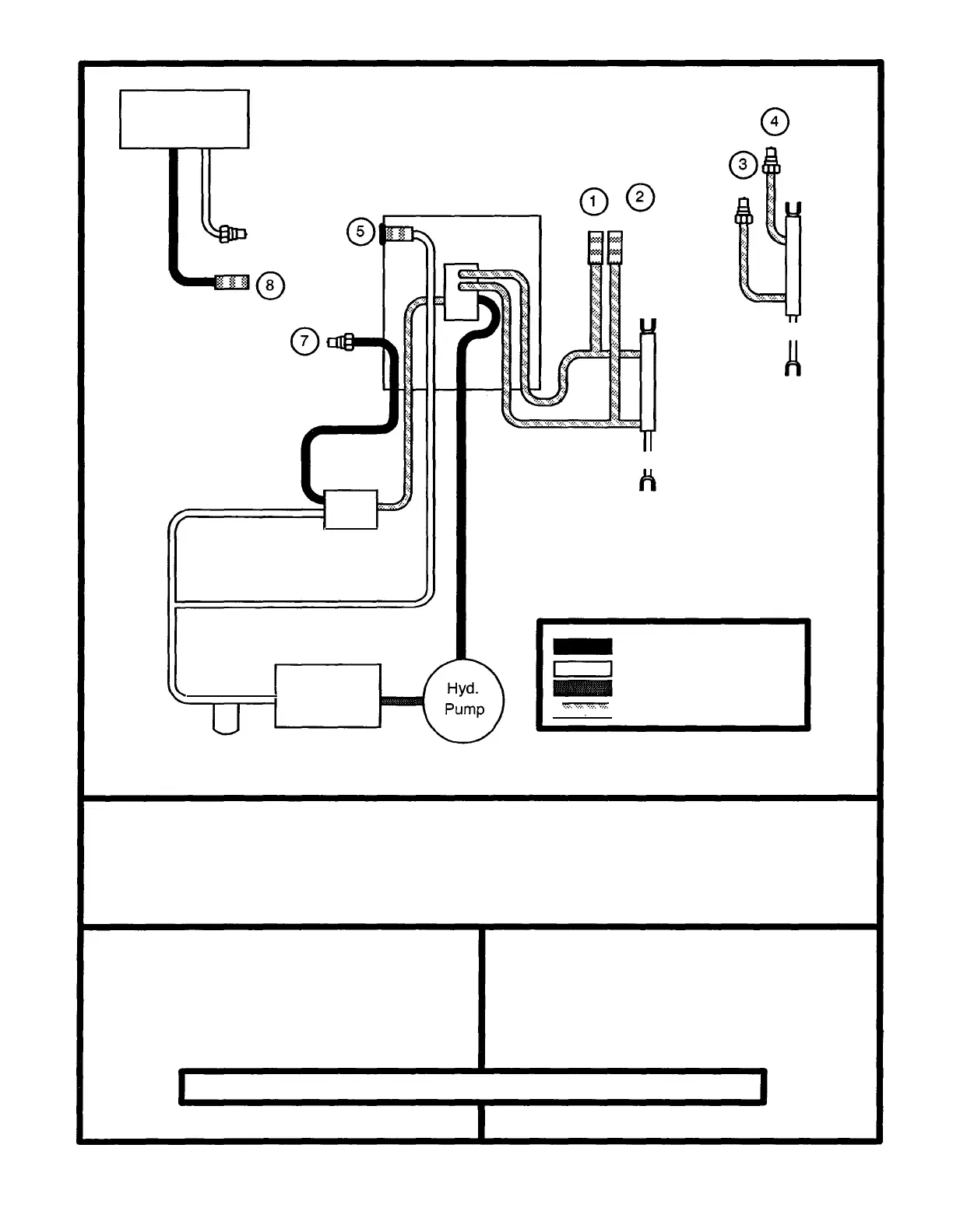
HYDRAULIC DIAGRAM FOR TURF-TRUCKSTER 9010
9.11

Related product manuals