EasyManua.ls Logo

Delco C984040V - Page 19

Default Icon
24 pages
Print Icon
To Next Page IconTo Next Page
To Next Page IconTo Next Page
To Previous Page IconTo Previous Page
To Previous Page IconTo Previous Page
Loading...
Big Brute Owners Manual
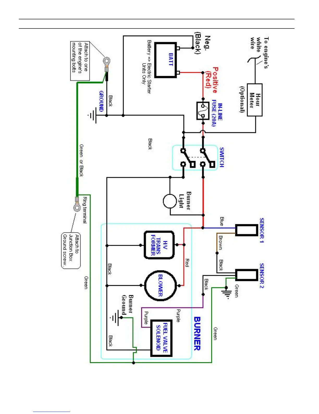
"Big Brute" 12V ELECTRICAL SCHEMATIC

Related product manuals