EasyManua.ls Logo

Delorean DMC - Page 118

Delorean DMC
453 pages
Print Icon
To Next Page IconTo Next Page
To Next Page IconTo Next Page
To Previous Page IconTo Previous Page
To Previous Page IconTo Previous Page
Loading...
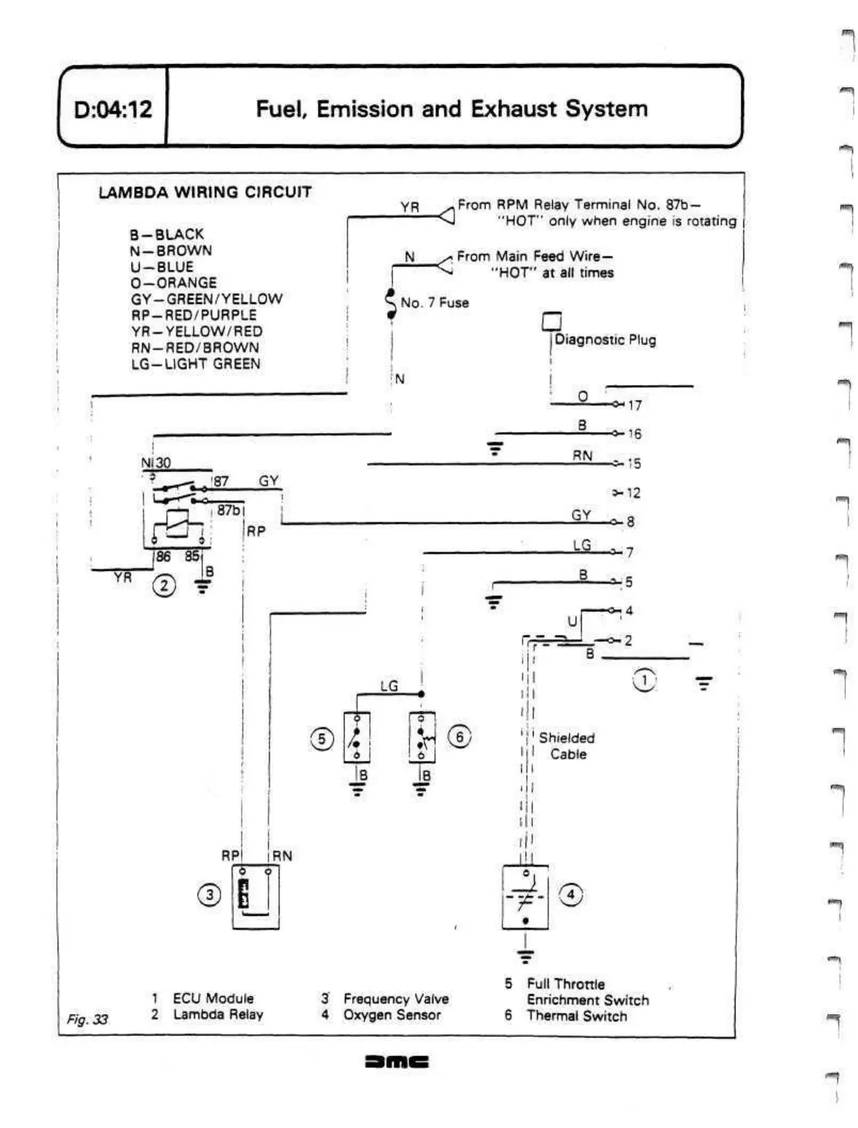
D:04:12
Fuel,
Emission and Exhaust System
LAMBDA WIRING CIRCUIT
B-
BLACK
N-BROWN
U-BLUE
O-ORANGE
GY-GREEN/YELLOW
RP-RED/PURPLE
YR-YELLOW/RED
RN-RED/BROWN
LG-LIGHT
GREEN
YR
..From
RPM Relay Terminal No.
87b
"VJ
"HOT" only when engine is rotating
>*
From Main Feed Wire
"^
"HOT" at all times
$
No.
7 Fuse
!
N
Diagnostic Plug
-o-17
NI30
Fig. 33
i
.
'87
GY
rn
i 87b i
IRP
186 85
i
YR
©
f
®
RN
1 ECU Module
2 Lambda Relay
©
LG
-O-16
RN
15
3-12
GY
-O*
LG
!
0
:H®
3
Frequency Valve
4 Oxygen Sensor
U
rr==r
FT.
a-7
a-5
4
2
e;
Shielded
Cable
•/=
0
5 Full Throttle
Enrichment Switch
6 Thermal Switch

Related product manuals