EasyManua.ls Logo

DongFeng S30 - Page 120

DongFeng S30
302 pages
Print Icon
To Next Page IconTo Next Page
To Next Page IconTo Next Page
To Previous Page IconTo Previous Page
To Previous Page IconTo Previous Page
Loading...
Circuit Diagrams of Electrical Appliances
21-111
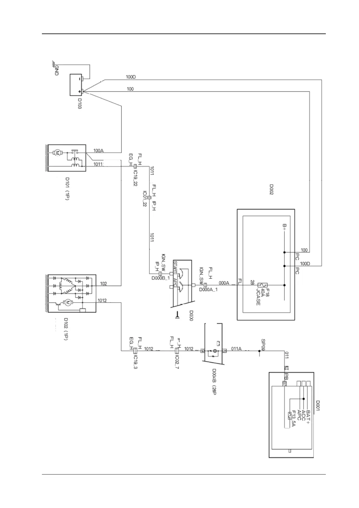
1.2. Electrical appliance diagram of startup and charging apparatus (manual transmission)
S30/H30
Battery
Starter motor
Yellow
Green
Green
Green
Yellow )
Engine compartment
fuse box
Brown
Cabin fuse box
Grey
Battery charging
alarm lamp
Red
Combination instrument
White
Generator
I
g
nition switch