EasyManua.ls Logo

DongFeng S30 - Page 166

DongFeng S30
302 pages
Print Icon
To Next Page IconTo Next Page
To Next Page IconTo Next Page
To Previous Page IconTo Previous Page
To Previous Page IconTo Previous Page
Loading...
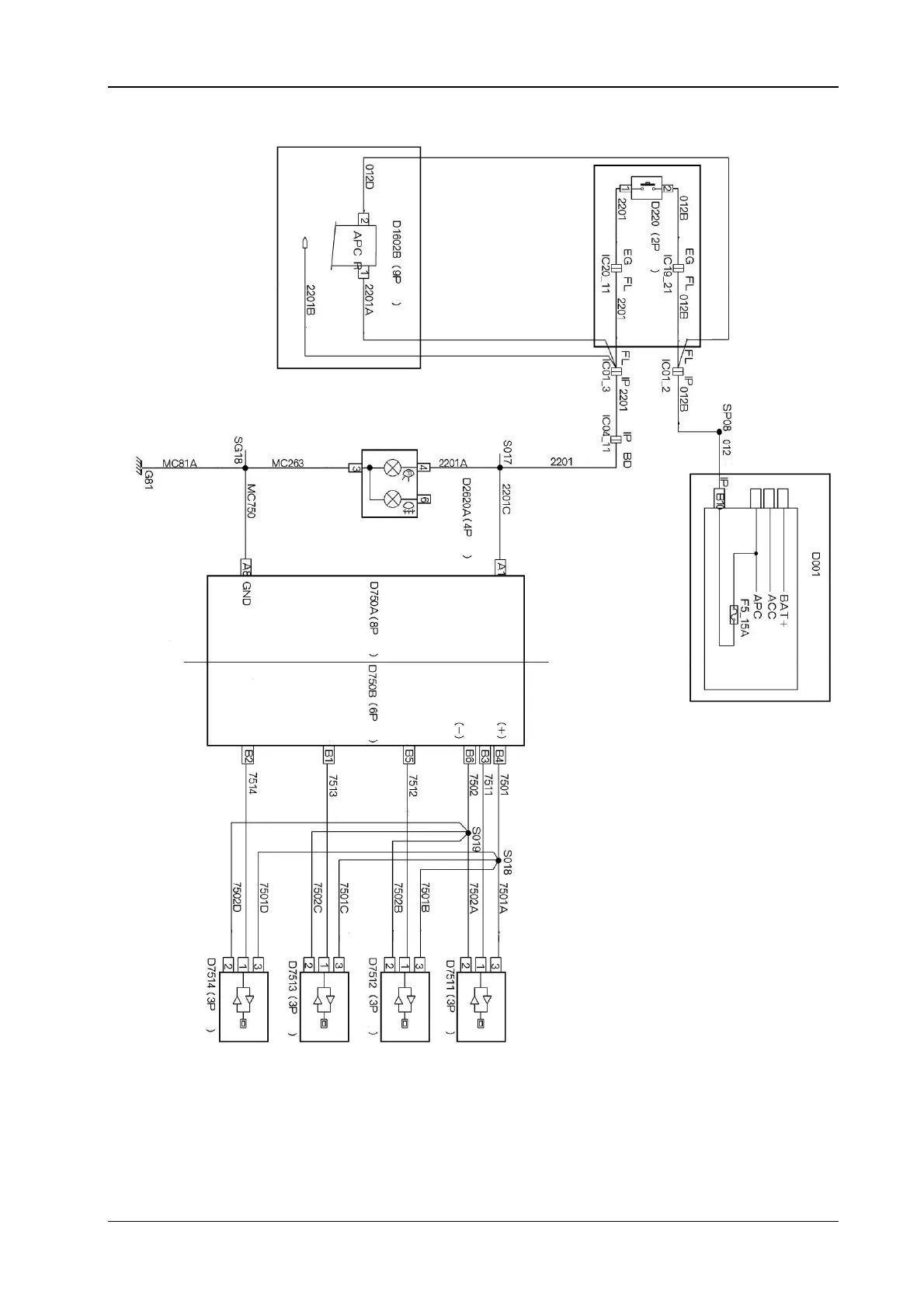
Circuit Diagrams of Electrical Appliances
21-153
17.4 The auxiliary electrical schematic diagram for the parking H30
***It is used for automatic transmission
Automatic transmission
(
Refer to automatic transmission
)
Brown
Green
Gre
y
Gre
y
The
g
ear selection switch
Brown
Green
White
Yell o w
g
reen
Green
y
ellow
Green
y
ellow
The reverse li
g
ht
The back fo
g
li
g
ht
The parking auxiliary control
module
The parking auxiliary
com
p
uter 1
White
Black
The reverse light switch
The left sensor signal
The left center senso
r
si
g
nal
The parking auxiliary
com
p
uter 2
The right sensor signal
Sensor
Sensor
The right back
combined li
g
ht
Brown
Green
Green
Brown
Brown
Blue
Red
Red
Blue
Blue
Blue
Red
Red
The reverse radar
(
the left center
)
The reverse radar
(
the ri
g
ht center
)
The reverse radar
(
the ri
g
ht side
)
Blue
Red
The reverse radar
(
the left side
)
Black
Black
Black
Black
*** It is used for manual o
p
erated transmission
Gre
y
Green
Green
Green
Brown
Yell o w
Red
The reverse switch
White
Cabin fuse box