EasyManua.ls Logo

DRAKE PS7 1502 - Page 7

DRAKE PS7 1502
9 pages
Print Icon
To Next Page IconTo Next Page
To Next Page IconTo Next Page
To Previous Page IconTo Previous Page
To Previous Page IconTo Previous Page
Loading...
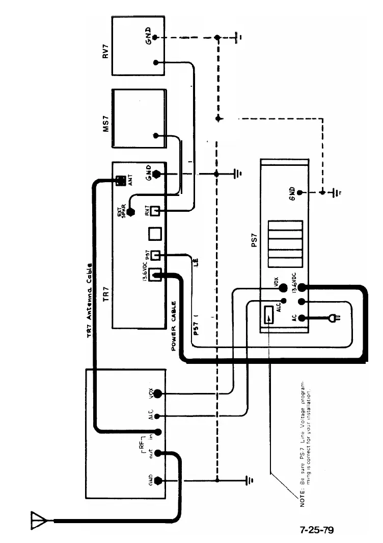
Fig.
3-Interconnection
of
PS-7
and Linear Amplifier
Linear Amplifier
CONTROL
CAB
I
RV7
CONTROL
CABLE
I
I
I
GROUND
STRAP
--
-----1-
+
I
-t
I,