EasyManua.ls Logo

ECLAIR NPR - Page 23

Default Icon
32 pages
Print Icon
To Next Page IconTo Next Page
To Next Page IconTo Next Page
To Previous Page IconTo Previous Page
To Previous Page IconTo Previous Page
Loading...


·-
4 M H
5.



 
EXT



,o
®
4

@

1L
o. 


©
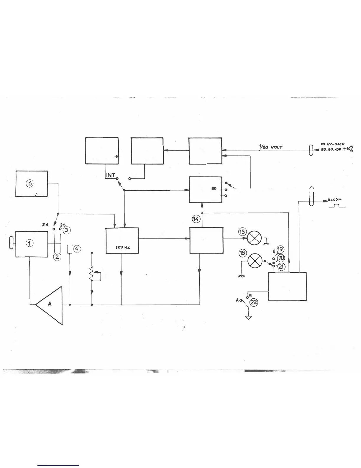
SCHEMA
l
DRAWING
J
CIR 896
ZEICHNUNG

Related product manuals