EasyManua.ls Logo

Electac MT800 - Electrical Wiring Diagrams

Default Icon
34 pages
Print Icon
To Next Page IconTo Next Page
To Next Page IconTo Next Page
To Previous Page IconTo Previous Page
To Previous Page IconTo Previous Page
Loading...
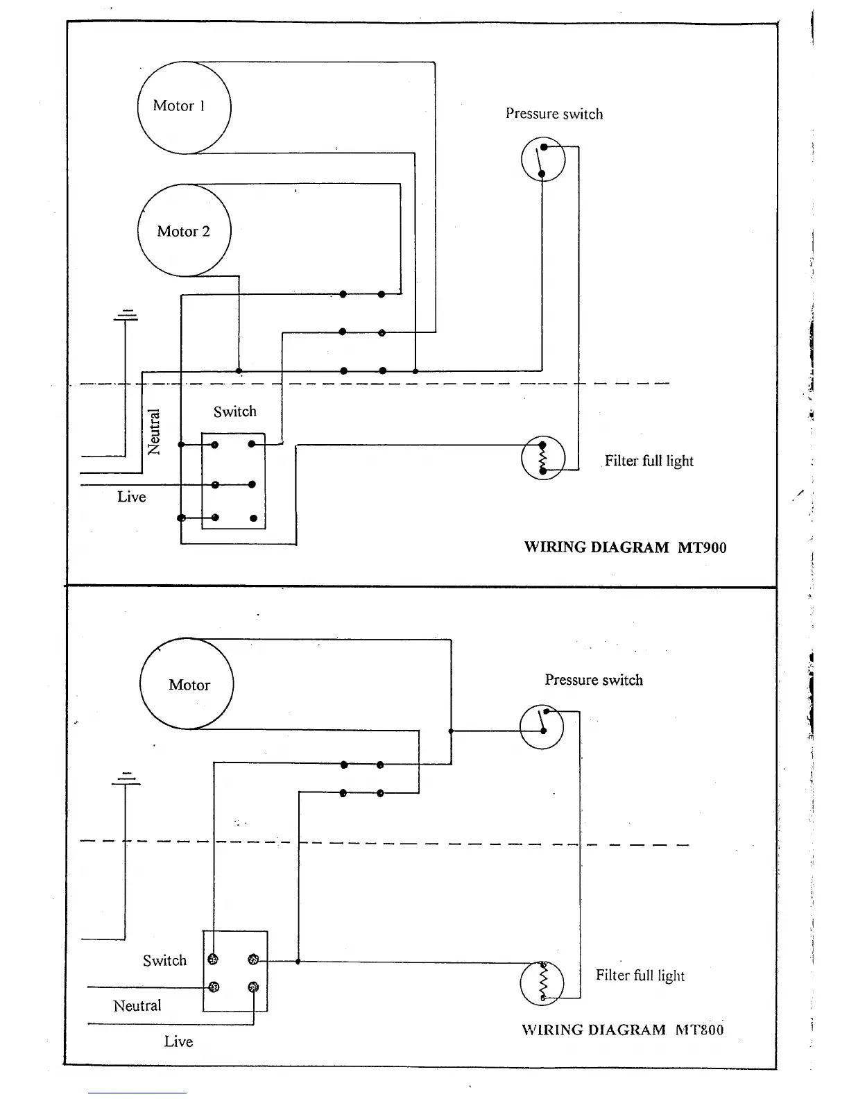
Motor
I
Motor 2
Switch
-H
-cF
{a
Pressure
switch
cg
t<
()
z
Filter
tull light
Live
WIRING DIAGRAM
MT9OO
Pressure
switch
Switch
Filter
tull light
Motor
Neutral
Live
\\/TRING DIAGRAM
N'I'I'8OO
.l
i
I
I
I
I
I
{
J
1
rt
-)t
I
1
I
I
I
I
I
,!
I
t
l
i