EasyManua.ls Logo

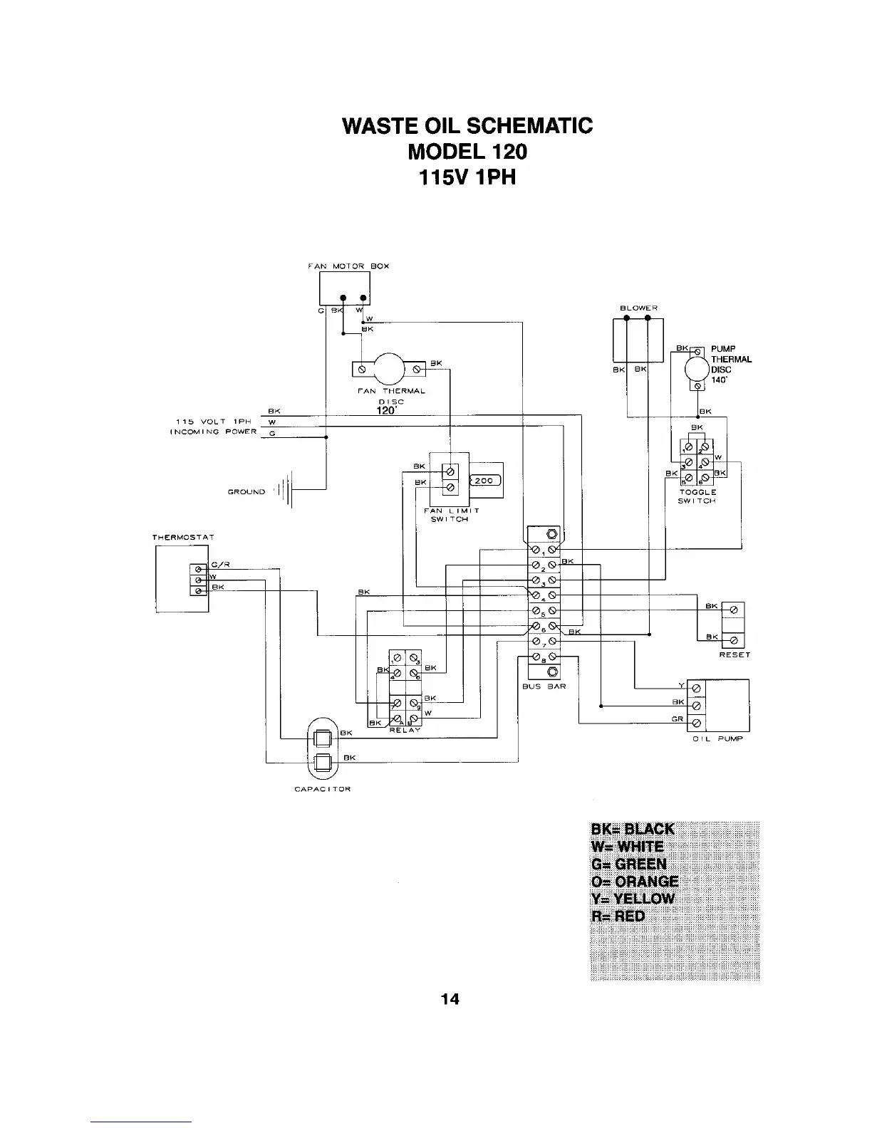
Eliminator 120 - Electrical Schematics; Waste Oil Burner Wiring Diagram

Default Icon
32 pages
Print Icon
To Next Page IconTo Next Page
To Next Page IconTo Next Page
To Previous Page IconTo Previous Page
To Previous Page IconTo Previous Page
Loading...