EasyManua.ls Logo

Farfisa Combo Compact - Page 49

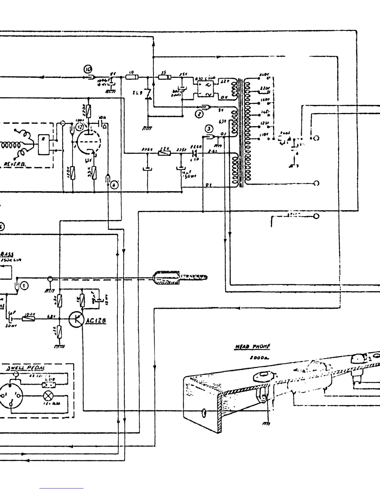
Farfisa Combo Compact
51 pages
Print Icon
To Next Page IconTo Next Page
To Next Page IconTo Next Page
To Previous Page IconTo Previous Page
To Previous Page IconTo Previous Page
Loading...




 














Related product manuals