EasyManua.ls Logo

FiveStar 24 Range - Page 28

FiveStar 24 Range
36 pages
Print Icon
To Next Page IconTo Next Page
To Next Page IconTo Next Page
To Previous Page IconTo Previous Page
To Previous Page IconTo Previous Page
Loading...
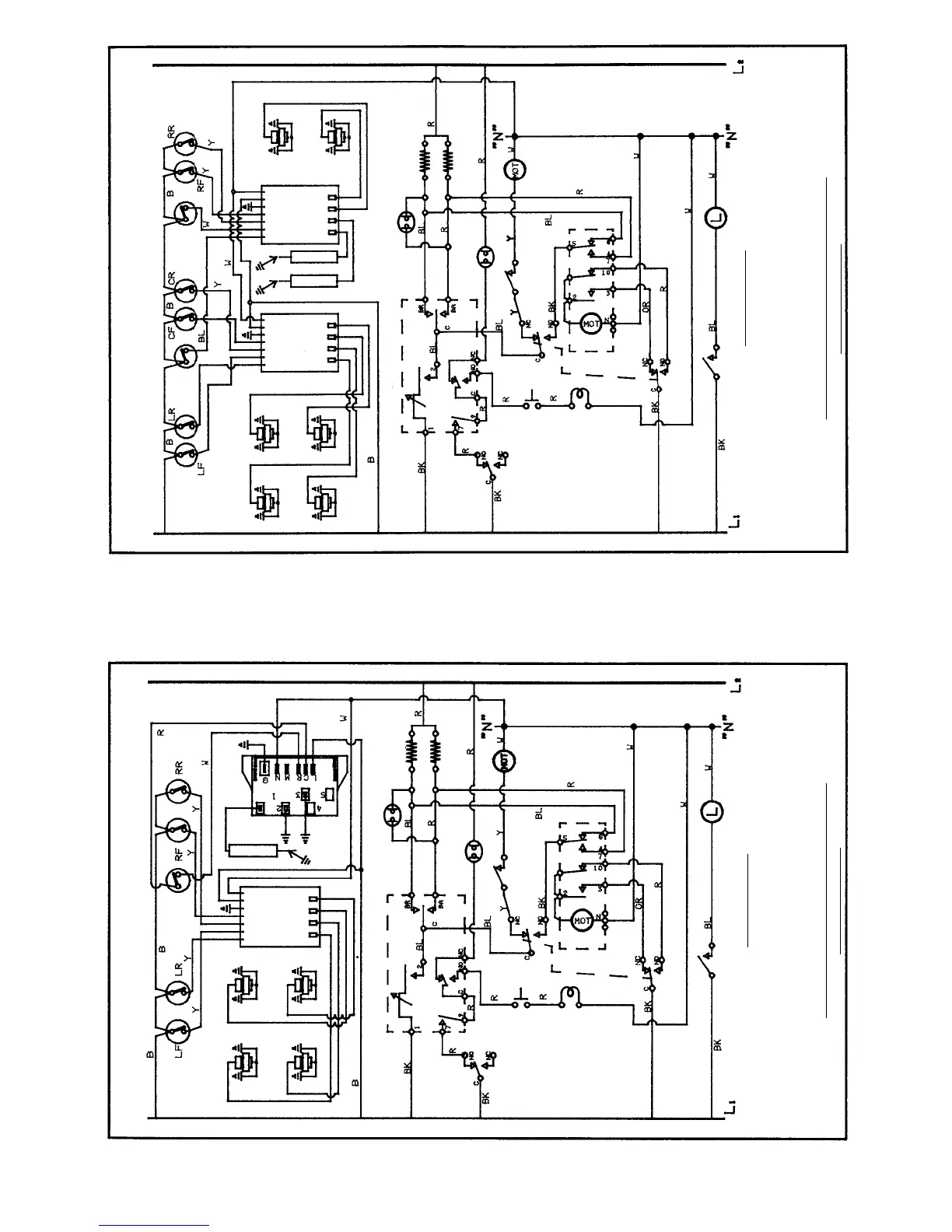
GRIDDLE
L. OVEN
TOP BURNER
IGNITION
SWITCHES
GRIDDLE
IGNITION
SWITCH
L. OVEN
IGNITION
SWITCH
WIRING DIAGRAM FOR SELF CLEANER
NOTE: REFER ONLY TO FEATURES EQUIPPED ON YOUR RANGE
TOP LR
IGNITION
TOP CR
IGNITION
TOP LF
IGNITION
TOP CF
IGNITION
TOP RR
IGNITION
TOP RF
IGNITION
REIG 4
REIG 3
REIG 2
REIG 1
REIG 4
REIG 3
REIG 2
REIG 1
GROUND
LINE
NEUTRAL
REIG 4
REIG 3
REIG 2
REIG 1
REIG 4
REIG 3
REIG 2
REIG 1
GROUND
LINE
NEUTRAL
THERMOSTAT
(BAKE-BROIL-CLEAN)
OVEN ON SIGNAL
LIGHT (240V)
(3000 W)
BROIL
(2800 W)
BAKE
LOCK LITE
PUSH SWITCH
LOCK/UNLOCK
DOOR LOCK
SOLENOID
CLEAN
TIMER
RESET
START
DOOR LOCK
SWITCH (2)
OVEN LIGHT
SWITCH
OVEN LIGHT
FAN
SWITCH
FAN
MOTOR
TIMER
MOTOR
OVEN DOOR
INTER-LOCK
DOOR
LOCKED
( )
GROUND NOTICE
WARNING:
FRAME GROUNDED TO NEUTRAL OF APPLIANCE THROUGH A LINK. IF USED IN A MOBILE HOME
OR IF LOCAL CODES DO NOT PERMIT GROUNDING THROUGH THE NEUTRAL, DISCONNECT THE LINK FROM
THE NEUTRAL AND USE GROUNDING TERMINAL OR LEAD TO GROUND UNIT IN ACCORDANCE WITH LOCAL
CODES. CONNECT NEUTRAL TERMINAL OR LEAD TO BRANCH CIRCUIT NEUTRAL IN USUAL MANNER.
CONSULT MANUFACTURER’S INSTRUCTIONS WHEN CODES REQUIRE THAT 3-CONDUCTOR CORD
ASSEMBLIES MUST BE REPLACED BY 4-CONDUCTOR CORD ASSEMBLIES.
SEE RA
TING PLATE FOR TOTAL WATTAGE AND VOLTAGE
535 USE ONLY COPPER WIRE 188-6C027 REV. 1
GRIDDLE
IGNITION
TOP BURNER
IGNITION
SWITCHES
GRIDDLE
IGNITION
SWITCH
WIRING DIAGRAM FOR SELF CLEANER
NOTE: REFER ONLY TO FEATURES EQUIPPED ON YOUR RANGE
TOP LR
IGNITION
TOP RR
IGNITION
TOP LF
IGNITION
SPARK
MODULE
(2+1)
TOP RF
IGNITION
REIG 4
REIG 3
REIG 2
REIG 1
REIG 4
REIG 3
REIG 2
REIG 1
GROUND
LINE
NEUTRAL
THERMOSTAT
(BAKE-BROIL-CLEAN)
OVEN ON SIGNAL
LIGHT (240V)
(3000 W)
BROIL
(2800 W)
BAKE
LOCK LITE
PUSH SWITCH
LOCK/UNLOCK
DOOR LOCK
SOLENOID
CLEAN
TIMER
RESET
START
DOOR LOCK
SWITCH (2)
OVEN LIGHT
SWITCH
OVEN LIGHT
FAN
SWITCH
FAN
MOTOR
TIMER
MOTOR
OVEN DOOR
INTER-LOCK
DOOR
LOCKED
( )
GROUND NOTICE
WARNING: FRAME GROUNDED TO NEUTRAL OF APPLIANCE THROUGH A LINK. IF USED IN A MOBILE HOME
OR IF LOCAL CODES DO NOT PERMIT GROUNDING THROUGH THE NEUTRAL, DISCONNECT THE LINK FROM
THE NEUTRAL AND USE GROUNDING TERMINAL OR LEAD TO GROUND UNIT IN ACCORDANCE WITH LOCAL
CODES. CONNECT NEUTRAL TERMINAL OR LEAD TO BRANCH CIRCUIT NEUTRAL IN USUAL MANNER.
CONSULT MANUFACTURER’S INSTRUCTIONS WHEN CODES REQUIRE THAT 3-CONDUCTOR CORD
ASSEMBLIES MUST BE REPLACED BY 4-CONDUCTOR CORD ASSEMBLIES.
SEE RA
TING PLATE FOR TOTAL WATTAGE AND VOLTAGE
335 USE ONLY COPPER WIRE 188-6C025 REV. 1
WIRING DIAGRAM FOR 48'' SEALED BURNER 188-6C027
MODEL NO. 535
WIRING DIAGRAM FOR 36'' SEALED BURNER 188-6C025
MODEL NO. 335
28

Related product manuals