EasyManua.ls Logo

Fujitsu ABHG54KRTA - Page 27

Fujitsu ABHG54KRTA
154 pages
Print Icon
To Next Page IconTo Next Page
To Next Page IconTo Next Page
To Previous Page IconTo Previous Page
To Previous Page IconTo Previous Page
Loading...
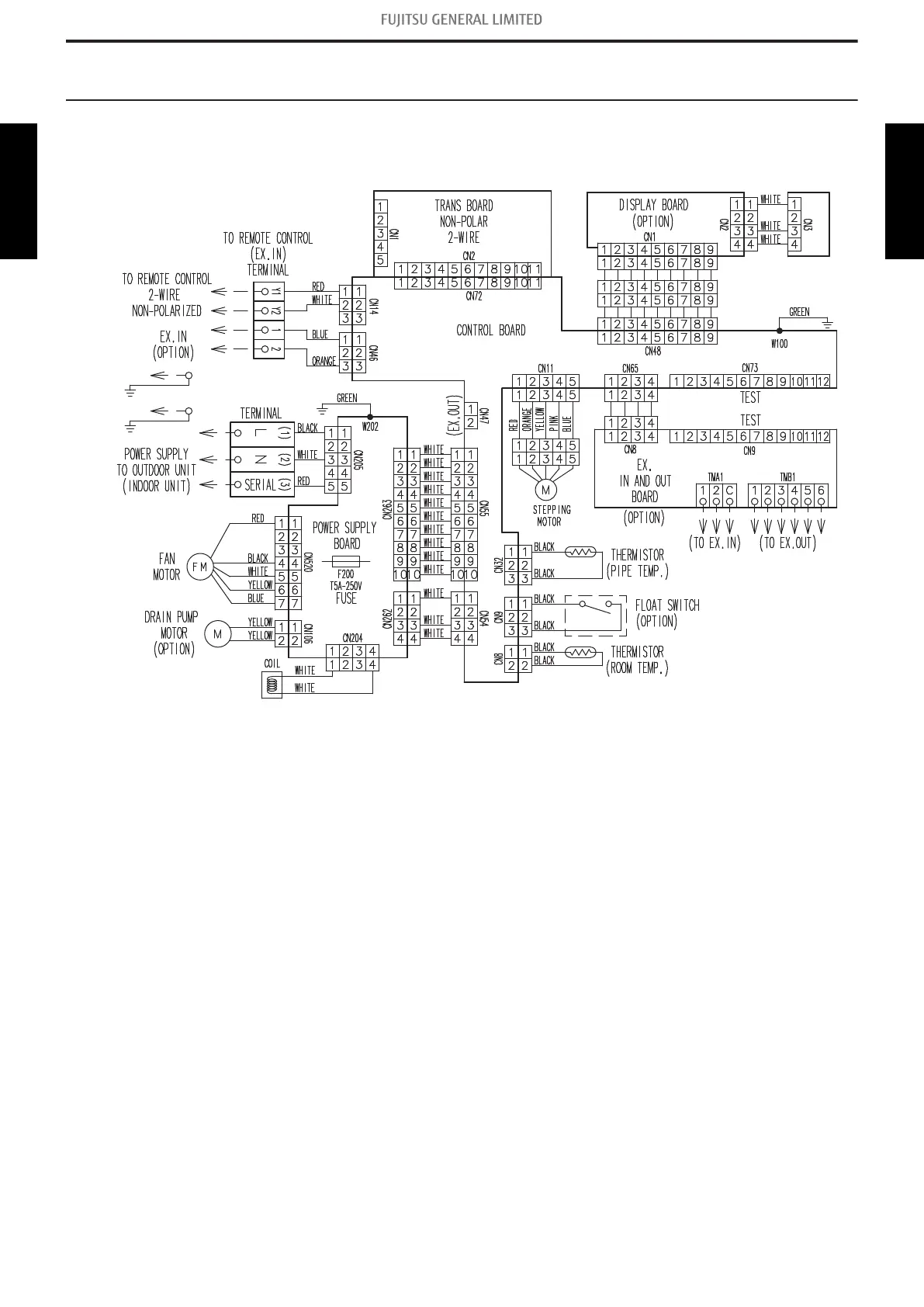
7. Wiring diagrams
7-1. Indoor unit
¢
Model: ABHG54KRTA
7-1. Indoor unit - (02-13) - 7. Wiring diagrams
TECHNICAL DATA
AND PARTS LIST
TECHNICAL DATA
AND PARTS LIST

Table of Contents

Related product manuals