EasyManua.ls Logo

Gree YAN1F6 - Page 47

Gree YAN1F6
182 pages
Print Icon
To Next Page IconTo Next Page
To Next Page IconTo Next Page
To Previous Page IconTo Previous Page
To Previous Page IconTo Previous Page
Loading...
45
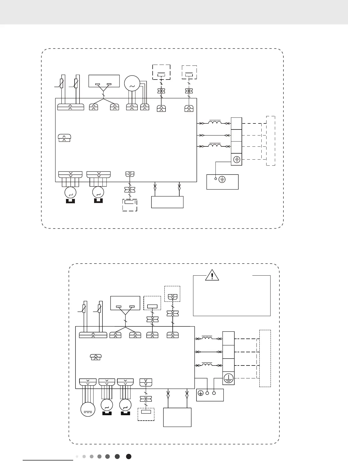
Technical Information
Service Manual
GWH09QC-K6DNC4F/I GWH12QC-K6DNA5F/I GWH12QC-K6DNC4F/I GWH18QD-K6DNC4D/I GWH24QE-K6DNC4E/I
GWH09QC-K6DND2F/I GWH12QC-K6DNB2F/I GWH12QC-K6DND2F/I
GWH18QD-K6DNA5I/I GWH18QD-K6DNC4I/I GWH18QD-K6DND2I/I GWH24QE-K6DNA5I/I GWH24QE-K6DND2K/I
287'22581,7
76(1625
7(03
6(1625
7(03
6(1625
57
78%(
5220
57
:,),
:,),
5(&(,9(5$1'
',63/$<%2$5'
$3
',63 ',63
6:,1*8'
0
83'2:1
02725
67(33,1*
6:,1*/5
67(33,1*
02725
/()75,*+7
0
%8
+($/7+/
+($/7+1
5'
&2/'3/$60$
*(1(5$725
$3
35,17('&,5&8,7%2$5'
-803
&$3
%1
<(*1
;7
3(
(9$325$725
%/2&.
7(50,1$/
%.
%8
%.
%8
1
&20287
%1
&11(&7,1*
&$%/(
<(*1
/
0
)$102725
3* 3*)
1
/
5,1*
0$*1(7,&
$3
02'8/(
&200$18$/
$3
:,5('
&21752//(5
'5<&
'225&
237,21$/
'5<&217$&7
$&//
$3
67(33,1*
&$3
%/2&.
7(50,1$/
)$1
-803
$30$,1%2$5'
<(*1
%.
%1
1
1
;7
%8
$&/
&20287
&200$18$/
&211(&725
$3
:,5('
02725
287'22581,7
57
76(1625
',63
',63
$3
5220
78%(
7(036(1625
7(036(1625
',63/$<%2$5'
5(&(,9(5$1'
57
'&02725
0
6:,1*8'
0
&21752//(5
02725
&211(&7,1*
&$%/(
6:,1*/5
0
83'2:1
67(33,1*
02725
/()75,*+7
$3
:,),
:,),
02'8/(
3(
+($/7+/ +($/7+1
<(*1
%.
%1
%8
<(*1
0$*1(7,&
5,1*
:$51,1*
3OHDVHGRQWWRXFKDQ\WHUPLQDO
ZKHQWKHPDFKLQHLVUXQQLQJ
VWRSSLQJRUKDVEHHQSRZHUHGRII
IRUOHVVWKDQPLQXWHVWRSUHYHQW
WKHULVNRIHOHFWULFVKRFN
5'
%8
&2/'3/$60$
*(1(5$725
(9$325$725
3(
'5<
&217$&7
237,21$/
'225&
$3
'5<&
/
/
60000700068804
60000700030904

Related product manuals