EasyManua.ls Logo

Gree YAP1F2 - Page 49

Gree YAP1F2
182 pages
Print Icon
To Next Page IconTo Next Page
To Next Page IconTo Next Page
To Previous Page IconTo Previous Page
To Previous Page IconTo Previous Page
Loading...
47
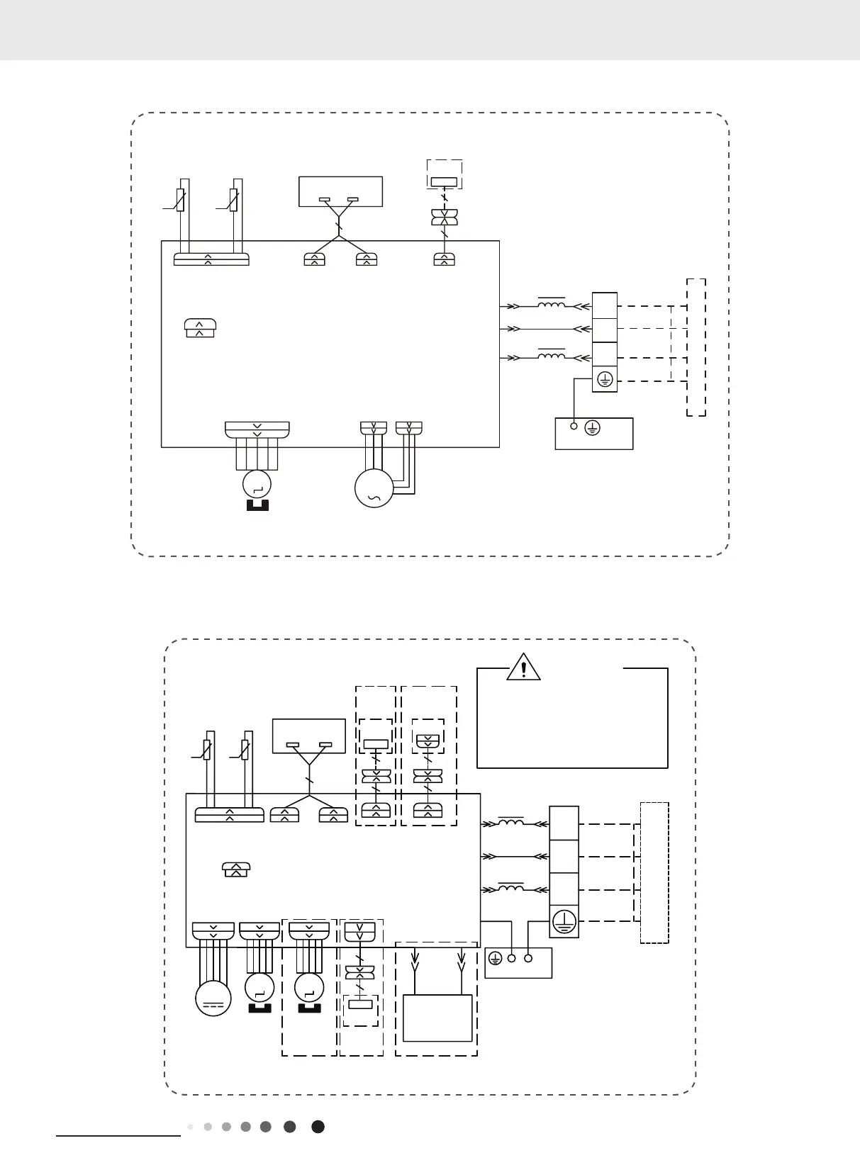
Technical Information
Service Manual
GWH18QD-K6DNC4A/I
GWH24QD-K6DNB2B/I
76(1625
7(03
6(1625
7(03
6(1625
57
522078%(
67(33,1*
',63/$<
35,17('&,5&8,7%2$5'
5(&(,9(5$1'
',63/$<%2$5'
&$%/(
&211(&7,1*
6:,1*8'
02725
%/2&.
7(50,1$/
$3
-803
&$3
%8
%.
<(*1
(9$325$725
3(
;7
1
0
287'22581,7
$3
3*
)$102725
0
3*)
',63',63
%1
<(*1
57
1
&20287
%8
%.
%1
/
/
:,),
02'8/(
:,),
$3
$&//
0$*1(7,&
5,1*
67(33,1*
&$3
%/2&.
7(50,1$/
)$1
-803
$30$,1%2$5'
<(*1
%.
%1
1
1
;7
%8
$&/
&20287
&200$18$/
$3
:,5('
02725
287'22581,7
76(1625 ',63 ',63
57
$3
5220
78%(
7(036(1625
7(036(1625
',63/$<%2$5'
5(&(,9(5$1'
57
'&02725
0
6:,1*8'
0
&21752//(5
02725
&211(&7,1*
&$%/(
6:,1*/5
0
83'2:1
67(33,1*
02725
/()75,*+7
$3
:,),
:,),
02'8/(
3(
+($/7+/+($/7+1
<(*1
%.
%1
%8
<(*1
0$*1(7,&
5,1*
:$51,1*
3OHDVHGRQWWRXFKDQ\WHUPLQDO
ZKHQWKHPDFKLQHLVUXQQLQJ
VWRSSLQJRUKDVEHHQSRZHUHGRII
IRUOHVVWKDQPLQXWHVWRSUHYHQW
WKHULVNRIHOHFWULFVKRFN
5'
%8
&2/'3/$60$
*(1(5$725
(9$325$725
3(
'5<
&217$&7
237,21$/
'225&
$3
'5<&
237,21$/ 237,21$/
237,21$/237,21$/
/
/
60000700068811
60000700030911

Related product manuals