EasyManua.ls Logo

Hammond 340107 - Logic PWB Schematic

Hammond 340107
111 pages
Print Icon
To Next Page IconTo Next Page
To Next Page IconTo Next Page
To Previous Page IconTo Previous Page
To Previous Page IconTo Previous Page
Loading...
U4-000595
LOGI
C
P'vJB
SCHEr·1ATI
C
. ,
20
I
340107
?RELIMINA~Y
R30
10K
R29
10K
R28
47K
R25
220
-24V
R27
22C)O(
R26
47K
QI3
R24
lOOK
CIO
.05
J05
I
J693-15
~
G
I
C
PWB
124
=5
-
--
- -
--
--
- - - -
--
- -
I @
I
I
I
I
I
UM BUS !
J690-
5
-
-
.....::...
---
-
-
J
I
~
-
-
L
'
I H
LOWER TO PEDAL
I
'ST
SI
S3
01
S5~
02
S7 4
03
04
IC2
S9~
SII
19
5
510
20
SOli
56
5
52
10
-14V~INH.
S8
16
BINARY
TO I OF 12
DECODER
-104V
-14V
+12
PHA5E
BINARY
COUNTER
F 1
3
-24V
R23*
(NOTE 6)
\Mr--
-23v
-I~V
-24V
CLOCK
IN
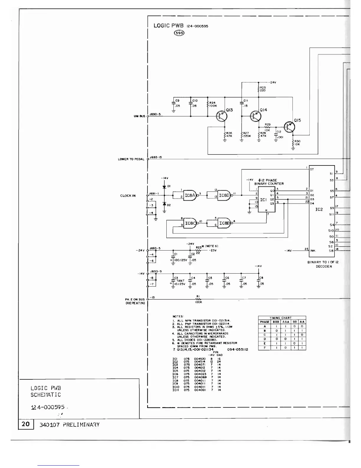
T'",NG
CHART
PHASE
B88
1010
1. 88
AI.
A
I
I
0 0
B 0
I
I 1
C
I I
I 0
0
0 0
I I
E
I I 0 I
F
I 0
I
I
094-0~~112
004520
004514
004071
004012
004012
004023
004069
004011
004011
004011
004001
078
075
075
078
075
075
075
075
075
075
075
ICI
IC2
IC3
IC4
IC5
IC6
IC7
ICe
ICB
ICIO
ICII
NOTES'
'-
ALL
NPN TRANSISTOR
001-021314.
2.
ALL
PNP TRANSISTOR
00H122114.
3.
ALL
RESISTORS IN
OH"S
15%,
1/2W
UNLESS OTHERWISE INDICATED.
4.
ALL
CAPACITORS IN .. ICROFARADS
UNLESS OTHERWISE lNOICATED.
5.
ALL
DiODES
001-226080.
6. * DENOTES FIRE RETARDANT RESISTOR
SPACED 10
....
FRO"
PWB.
1
QI3.14.1~.·00l-021134
PIN
-14v
GND
e 16
12 24
7 14
7 14
7 14
7 14
7 14
7 14
7 14
7 14
7 14
VA
lOOK
RI
-14V
0
"'..........
...
, III III III ,
L---
--
--
--
--
---
---
---
- -
1-13
PH. E ON SUS
0----
(REPEAT/N)
I
I
I
I
I
I
I

Related product manuals