EasyManua.ls Logo

Haws 9202 - Installation; Typical Installation Figure 1; Typical Installation Figure 2; Cold Water Line Installation Caution

Haws 9202
7 pages
Print Icon
To Next Page IconTo Next Page
To Next Page IconTo Next Page
To Previous Page IconTo Previous Page
To Previous Page IconTo Previous Page
Loading...
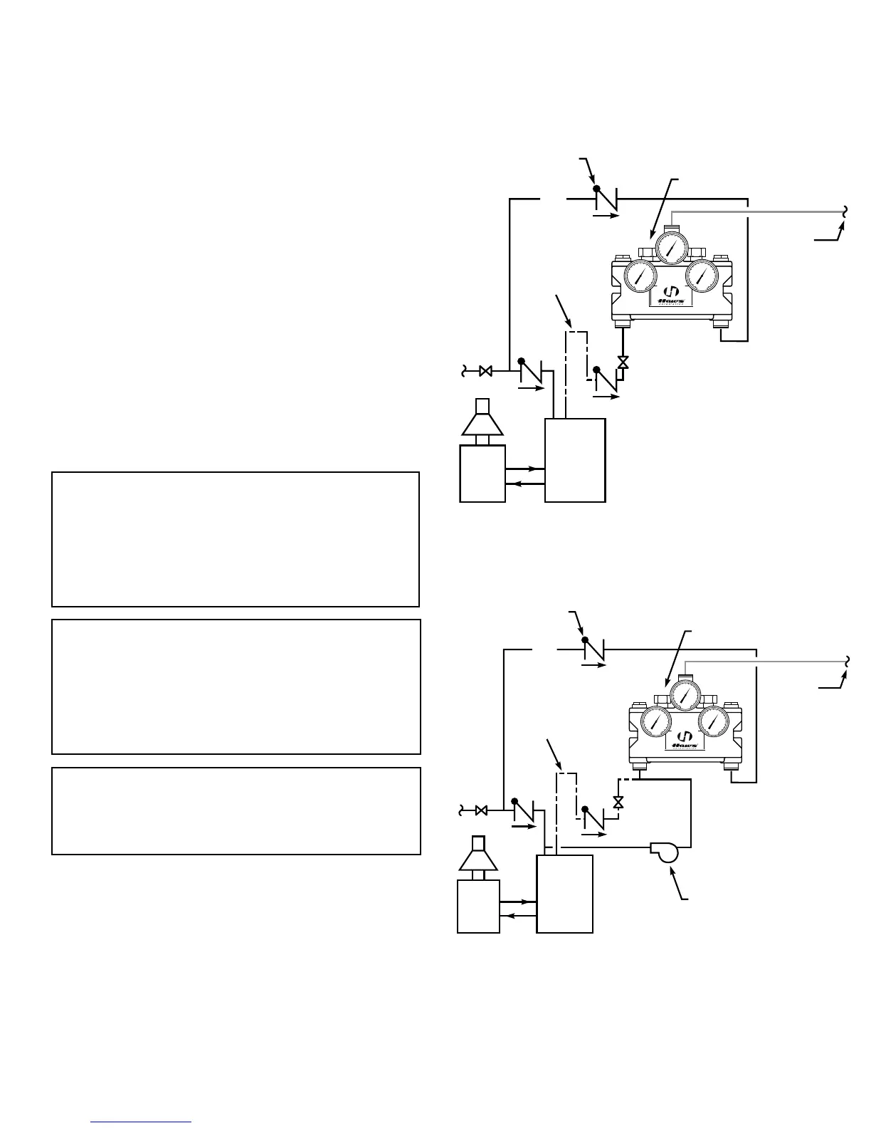
Figure 1
Typical installation. Valve must be
installed with check valves.
Figure 2
Typical recirculating installation. Valve
must be installed with check valves.
Installation
After installing the mixing valve, be sure to ush
the system thoroughly. We recommend isolation and
check valves for proper maintenance.
Typical Installation Figure 1
When installed at or near the water heater and with-
out a recirculation system:
Install the valve as shown in Figure 1 with the mixing
valve positioned below the hot water tank or heater. If
this is not possible, pipe in a heat trap as shown.
Typical Installation Figure 2
When installed away from the water heater with a
recirculating pump on the hot water supply line:
Note: If the valve is installed 20 feet or more from
the water heater, it is important to recirculate the hot
water supply to the mixing valve.
Install the mixing valve as shown in Figure 2. The non-
circulated loop should be limited to 10 feet and must
be ushed periodically.
Caution:
The cold water line must be installed so
that it is not affected by excessively hot ambient tem-
peratures. An example of hot ambient temperature
is a long run of pipe exposed to direct sunlight. Cold
water pipe installed in the ceilings of boiler rooms
or rooms that increase ambient temperature require
a recirculating pump.
Caution: When maintaining and adjusting the
mixing valve, the delivered flushing fluid tempera-
ture shall be 60°F (15°C) to 95°F (35°C). In circum-
stances where chemical reaction is accelerated
by ushing uid temperature, a medical advisor
should be consulted for the optimum temperature
for each application.
Note: Gallon per minute ratings may vary de-
pending upon incoming water temperatures and
pressures. Hot and cold water inlet pressures
must be equal.
Water
Heater
Storage
Tank
Check Valve (TYP.)
To Low
Temperature
Fixtures
Mixing Valve
CW
A
B
Heat Trap
27 Drop
30
40
50
60
70 80
90
110
120
130
30
40
50
60
70 80
90
110
120
130
30
40
50
60
70 80
90
110
120
130
C
Recirculating Pump
Water
Heater
Storage
Tank
Check Valve (TYP.)
To Low
Temperature
Fixtures
Mixing Valve
CW
A
B
Heat Trap
27 Drop
30
40
50
60
70 80
90
110
120
130
30
40
50
60
70 80
90
110
120
130
30
40
50
60
70 80
90
110
120
130
C
Maximum Inlet Pressure: 125 PSI.
Recommended Supply Pressure: 65 PSI.
Recommended Inlet Temperature: 120°F.*
*When supplying 140°F or greater, additional outlet
controls should be used.
Page 4 of 7