EasyManua.ls Logo

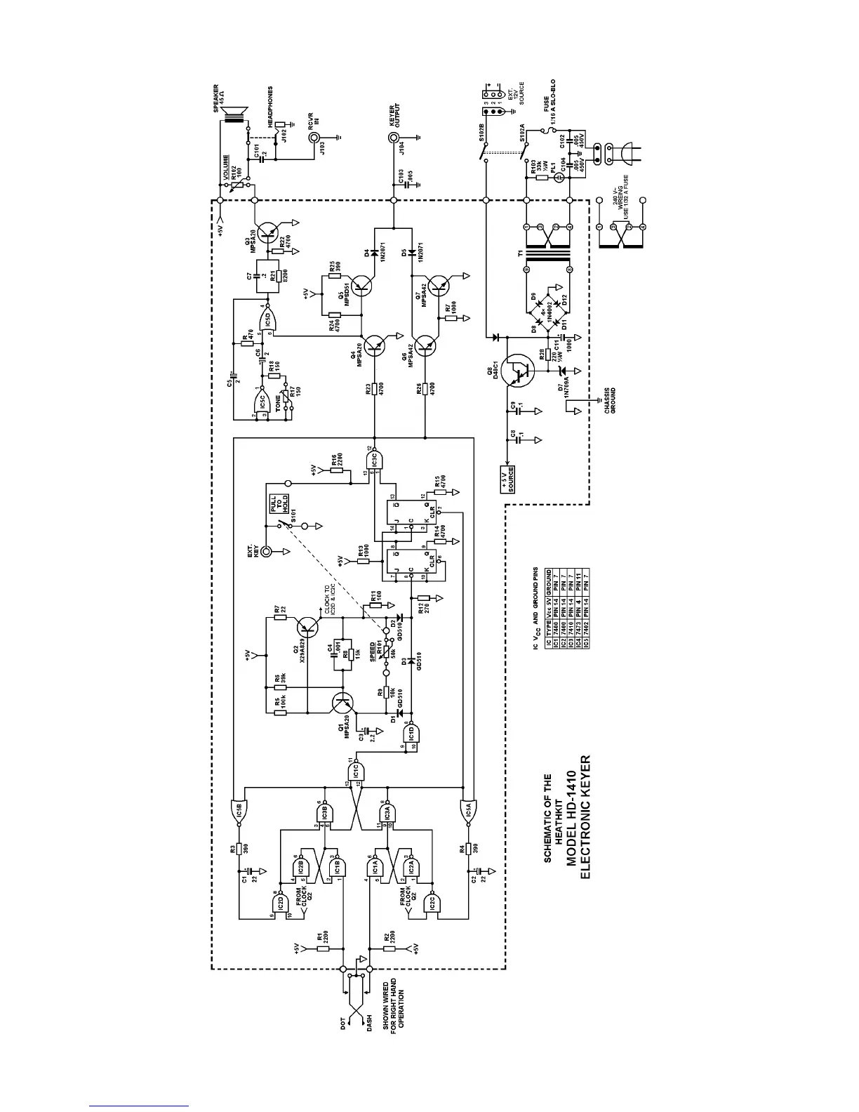
Heathkit HD-1410 - Schematic Diagram of the HD-1410

Heathkit HD-1410
13 pages
Print Icon
To Previous Page IconTo Previous Page
To Previous Page IconTo Previous Page
Loading...

Related product manuals