EasyManua.ls Logo

HEIDENHAIN iTNC 530 HSCI - Touch Probes; Encoders; Position Encoders

HEIDENHAIN iTNC 530 HSCI
654 pages
To Next Page IconTo Next Page
To Next Page IconTo Next Page
To Previous Page IconTo Previous Page
To Previous Page IconTo Previous Page
Loading...
February 2012 28 – 511
28.15 Touch probes
Touch probes
for workpiece
measurement
See “X112, X113: Triggering touch probe” on page 28 – 479.
Touch probes
for tool
measurement
See “X112, X113: Triggering touch probe” on page 28 – 479.
28.16 Encoders
28.16.1 Position encoders
See “X201 to X206: Position encoder 1 Vpp” on page 28 – 470.
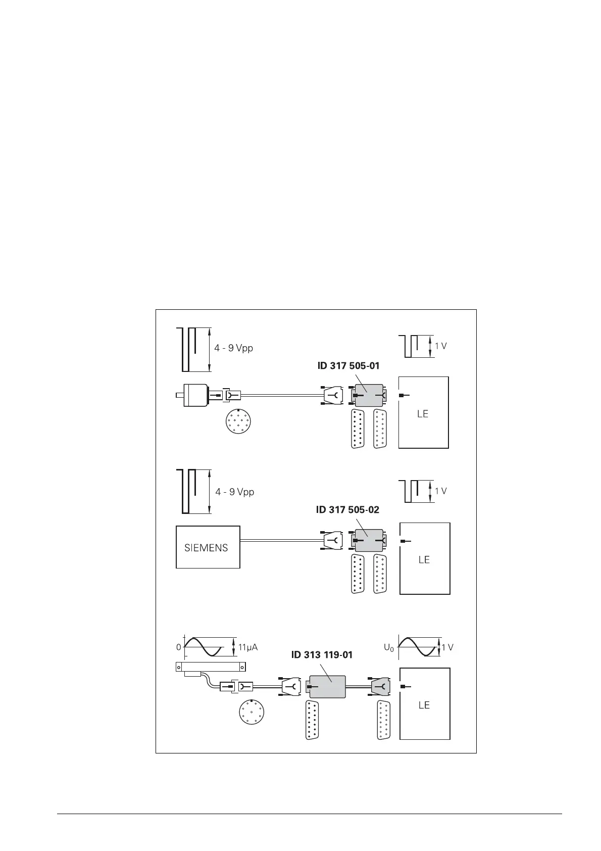
Especially for machine retrofits, the use of adapters for encoder signal adjustment can be of interest.
Encoder signals with 11 µA
PP
or TTL level can be adapted to the 1 V
PP
interface with HEIDENHAIN
adapter connectors.

Table of Contents

Other manuals for HEIDENHAIN iTNC 530 HSCI

Related product manuals