EasyManua.ls Logo

Honeywell HercuLine 10260A - Slidewire Emulator Connections; Figure 3-13 Slidewire Connections

Honeywell HercuLine 10260A
86 pages
To Next Page IconTo Next Page
To Next Page IconTo Next Page
To Previous Page IconTo Previous Page
To Previous Page IconTo Previous Page
Loading...
Installation
2/03 10260A Series Actuators – Installation, Operations, and Maintenance 25
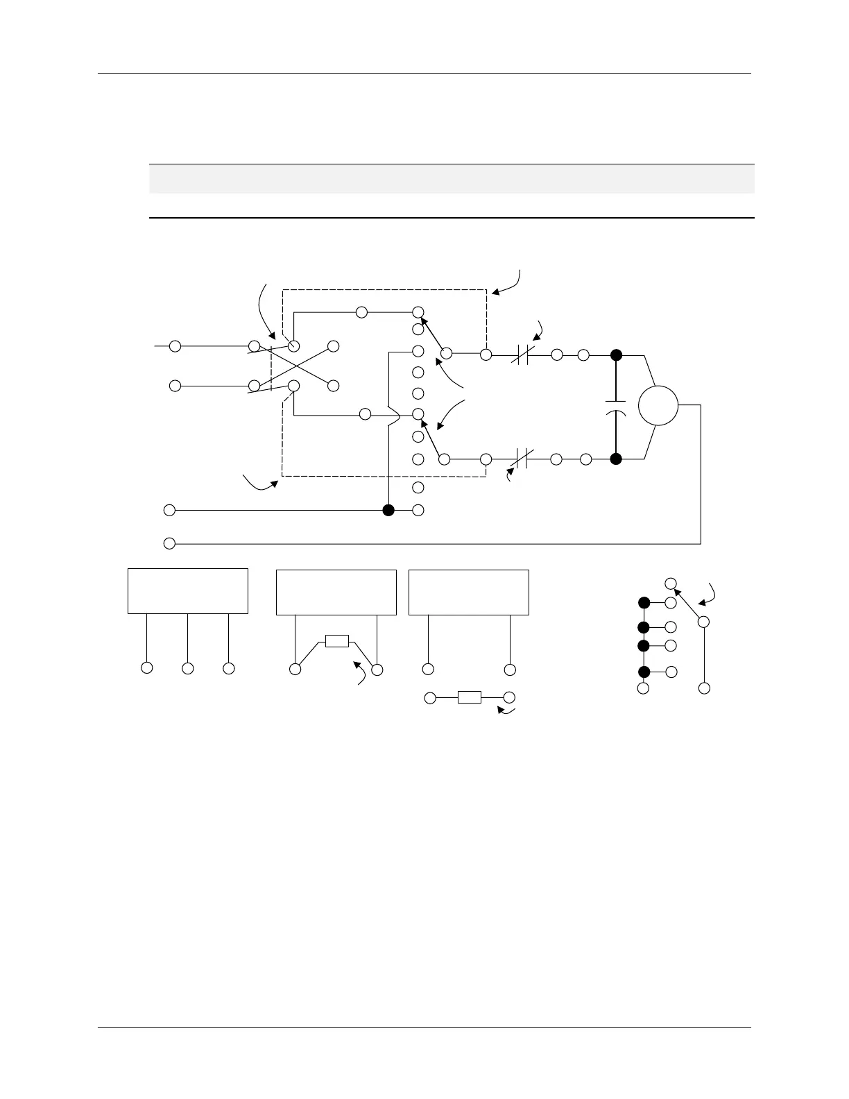
3.4.7 Slidewire Emulator Connections
For connections, refer to Figure 3-11 and Figure 3-13.
ATTENTION
Shielded and grounded cables are recommended.
Motor
UP
DOWN
HOT
NEUTRAL
CCW
12
AUTO
CW/CCW
SWITCH
CCW
CONNECTION WHEN AUTO/MAN SWITCH
IS NOT PRESENT
G
CW
7
6
SW1
HL1
NCC
CW
LIMIT
SW
CW
CW
CW
CONNECTION WHEN
AUTO/MAN SWITCH IS
NOT PRESENT
CCW
LIMIT
SW
CNC
5 4
9
13
8
CCW
CCW
K
LL1
SW2
AUTO/MAN SW
SLIDEWIRE
EMULATION
L
FB H
35
34
36
SLIDEWIRE
SUPPLY
COMMON
SLIDEWIRE
FEEDBACK
SLIDEWIRE
SUPPLY
POSITIVE
4 TO 20 mA INPUT
+
-
31
30
250 OHM
1%
RESISTOR
MOUNTED ON
TERMINAL
BOARD
4 TO 20 mA OUTPUT
+
-
33
32
250 OHM
1%
RESISTOR
MOUNTED AT INPUT
OF CUSTOMER’S
INSTRUMENT
CCW
CW
28
29
CLOSED WHEN
NOT IN AUTO
AUTO/MAN
SWITCH
AUTO
1
2
11
10
Figure 3-13 Slidewire Connections

Table of Contents

Related product manuals