EasyManua.ls Logo

Ice-Tech 50C-CD 55 - Page 17

Default Icon
22 pages
Print Icon
To Next Page IconTo Next Page
To Next Page IconTo Next Page
To Previous Page IconTo Previous Page
To Previous Page IconTo Previous Page
Loading...
139
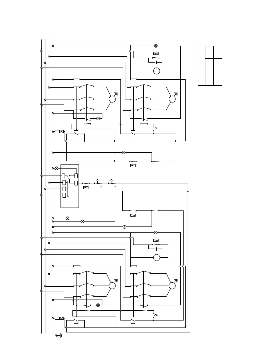
1100 R404A TRIFÁSICA / 1100 R404A TRIPHASE
II
II
Negro/Black
Negro/Black
Negro/Black
Negro/Black
Negro/Black
Negro/Black
IV
L
1
2
L
3
L
3
V
11
Tem.
1
A
IV
R S
DF
T
A
2
1
A
1 2
T
T
T
3
1
2
T
T
T
3
S
L
2
L
1
Ca
2
L
3
4
3
Rojo/Red
Rojo/Red
L
L
4
1
Ca
St
St
1
Marron/Brown
1
2
1
96
98
Gris/Grey
Violeta/Violet
White
Marron/
Brown
Blanco/
L C
Ps
2
2
c
III
2
1
95
A
97
A
96
98
Blanco/
White
Gris/Grey
CL
Violeta/Violet
2
Iw
14
A
2
95
97
1
c
12
Rojo/Red
3
L
2
L
3
T
2
3
T
L
L
T
2
3
T
III
2
Ca
3
4
S
2
L
3
L
Ps
Rojo/Red
Rojo/Red
4
1
Ca
Rojo/Red
Azul/Blue
Negro/Black
Marron/Brown
1
L
Tem.
N
T
S
R
A
1
1
A
A
2
I
T
98
1
96
1
T
97
1
L
95
96
98
2
c
A
A
1
2
Rojo/Red
97
95
A
2
1
c
V
C
Pv
Ip
Pt
Ip
R
Marron/
Brown
Marron/Brown
Pv
C
V
R
Pt
Tem. -Temporizador a la conexion / Start timer
c1 -Contactor (motorreductor) / Contact (gearmotor)
c2 -Contactor (compresor) / Contact (compressor)
Pv. -Presostato ventilador (solo cond.por aire) / Fan pressostat (only air cooled)
V. -Ventilador / Fan
S. -Compresor / Compressor
Ip. -Interruptor de paro-marcha / On-off switch
St. -Paro por llenado / Full storage bin stop
Iw. -Presostato falta de agua / Water low pressure switch
Ps. -Presostato de seguridad / High pressure safety pressostat
R. -Motorreductor / Gearmotor
L. -Condensador filtro / Electrical interference filter (capacitador)
Pt. -Protector térmico motor / Motor thermal protection
DF. -Detector de fase / Phase sequence relay
Ca
1 -Contacto auxiliar motorreductor / Auxiliar contact gearmotor
Ca2 -Contacto auxiliar autoalimentación / Auxiliar contact feedback
I -Térmico compresor / Thermic compressor
II -Térmico motorreductor / Thermic gearmotor
III -Verde línea / Green on
IV -Ambar llenado / Yellow full
V -Fase cambia / Phase sequence
15-09-08
3.6 A
REGULACION TERMICOS
OVERLOAD SETTING
COMPRESOR /
COMPRESSOR
1.3 A
MOTORREDUCTOR /
GEARMOTOR