EasyManua.ls Logo

IPC 161 B - Page 90

IPC 161 B
92 pages
Print Icon
To Next Page IconTo Next Page
To Next Page IconTo Next Page
To Previous Page IconTo Previous Page
To Previous Page IconTo Previous Page
Loading...
90
161
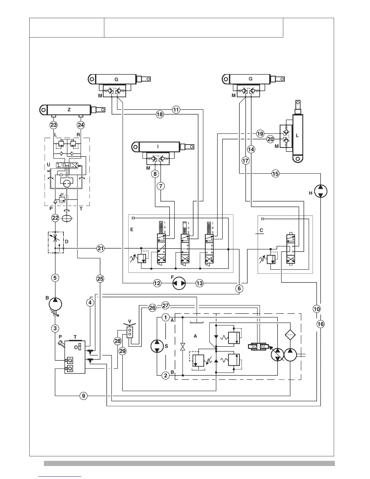
IMPIANTO IDRAULICO - HYDRAULIC SYSTEM
UNITE HYDRAULIQUE - INSTALACION IDRAULICA
Idroguida-comando
idraulico
pompa HP