EasyManua.ls Logo

Keysight Technologies PNA-L N5230A - Page 9

Keysight Technologies PNA-L N5230A
40 pages
To Next Page IconTo Next Page
To Next Page IconTo Next Page
To Previous Page IconTo Previous Page
To Previous Page IconTo Previous Page
Loading...
9
Source 2
Output 1
Test port 1
R1
Source 1
OUT 1
OUT 2
Source 2
OUT 1 OUT 2
Source 2
Output 2
Test port 2
R2
35 dB
65 dB
35 dB
65 dB
Rear
panel
A B
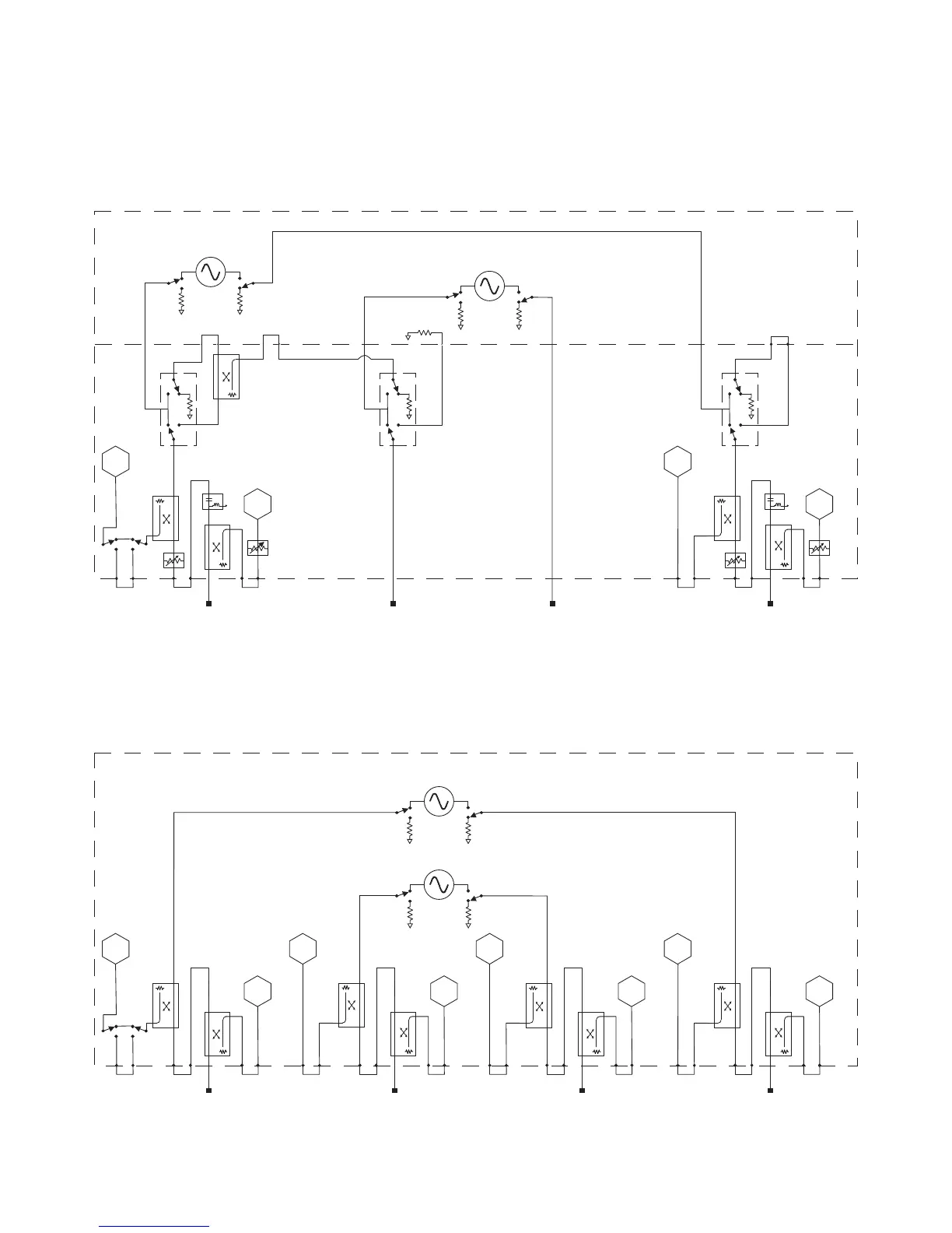
Add an internal second source, a combiner, and mechanical switches to 2-port analyzer
(Option 224 requires Options 200, 219 and 080)
Test port 3
C
R3
Test port 1
R1
Source 1
OUT 1
OUT 2
Source 2
OUT 1 OUT 2
Test port 4
R4
Test port 2
R2
D B
A
4-port standard test set, power range, and an internal second source (Option 400,
recommends Option 080)

Related product manuals