EasyManua.ls Logo

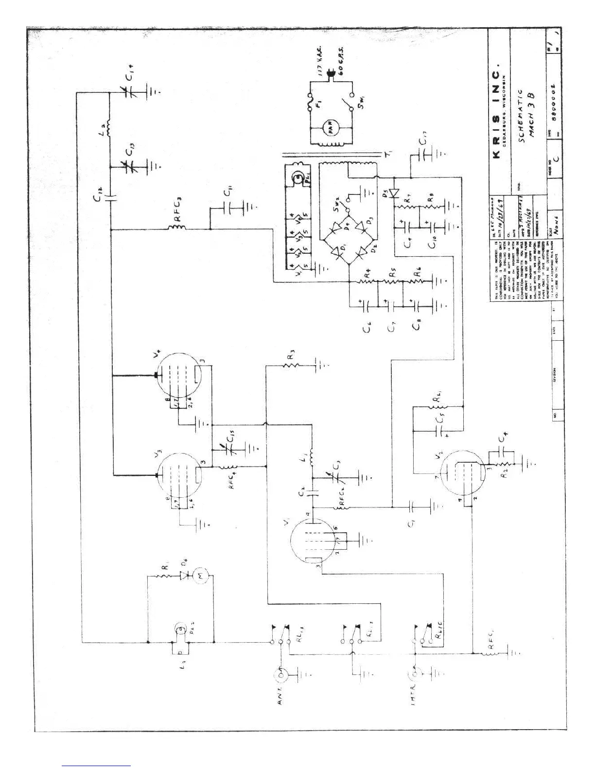
Kris Mach 3b - Schematic Diagram

Kris Mach 3b
5 pages
Print Icon
To Previous Page IconTo Previous Page
To Previous Page IconTo Previous Page
Loading...

Related product manuals