EasyManua.ls Logo

lassele LRB-771PC - Page 39

Default Icon
84 pages
Print Icon
To Next Page IconTo Next Page
To Next Page IconTo Next Page
To Previous Page IconTo Previous Page
To Previous Page IconTo Previous Page
Loading...
39
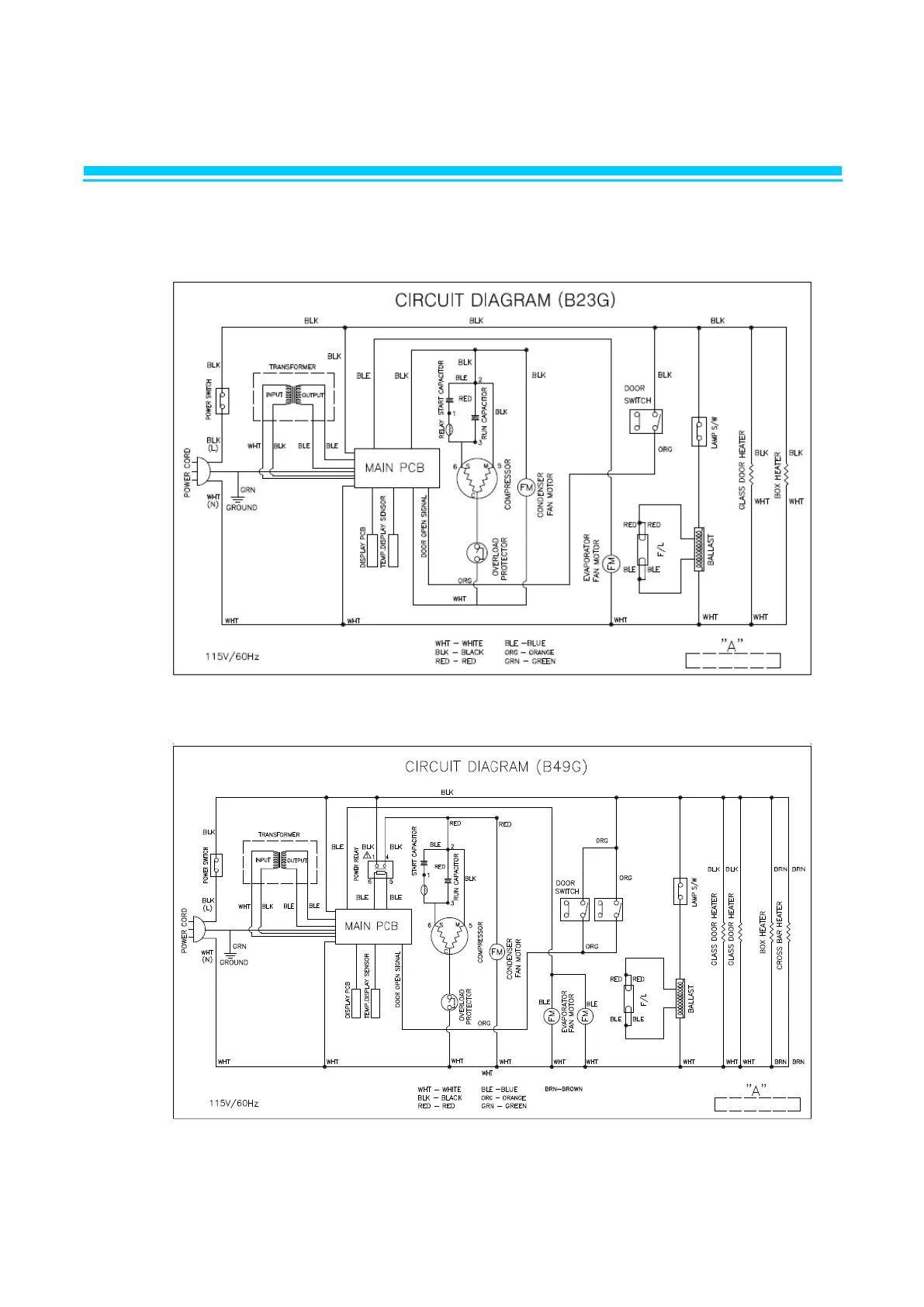
3. WIRING DIAGRAM
3-1. REFRIGERATOR
LRB-771PCG
LRB-1471PCG

Related product manuals