EasyManua.ls Logo

Leading LDE2800X - Page 42

Leading LDE2800X
43 pages
Print Icon
To Next Page IconTo Next Page
To Next Page IconTo Next Page
To Previous Page IconTo Previous Page
To Previous Page IconTo Previous Page
Loading...
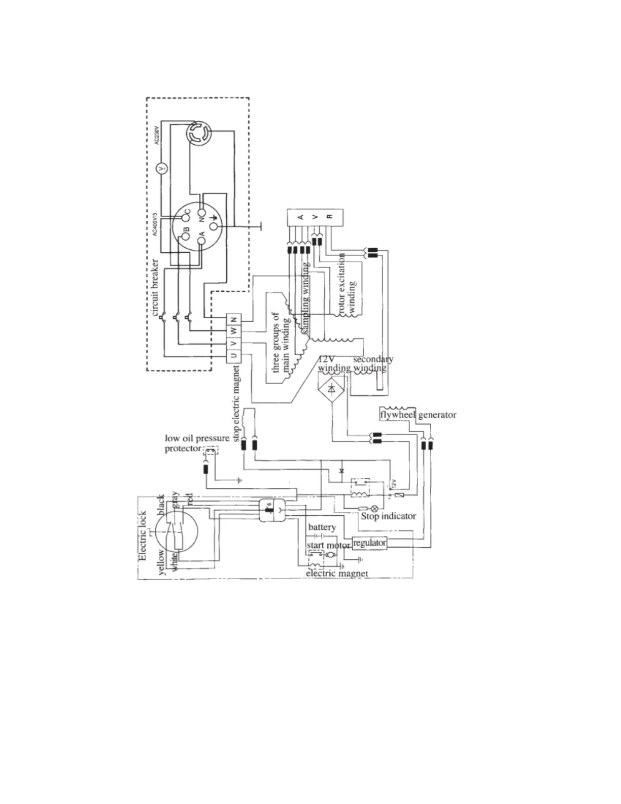
Description: For set X3 type, the components in the two –point-and-line box
are not mounted.
<8> T3
type electric principle diagram

Related product manuals