EasyManua.ls Logo

LG GR-R491JCA - PWB Diagram (GR-R562;R602)

LG GR-R491JCA
46 pages
Print Icon
To Next Page IconTo Next Page
To Next Page IconTo Next Page
To Previous Page IconTo Previous Page
To Previous Page IconTo Previous Page
Loading...
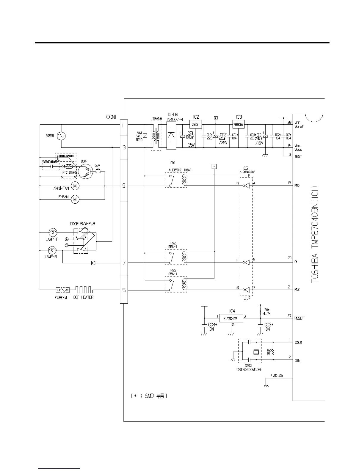
7-6-1 PWB DIAGRAM
uu
GR-R562/R602
- 38 -

Related product manuals