EasyManua.ls Logo

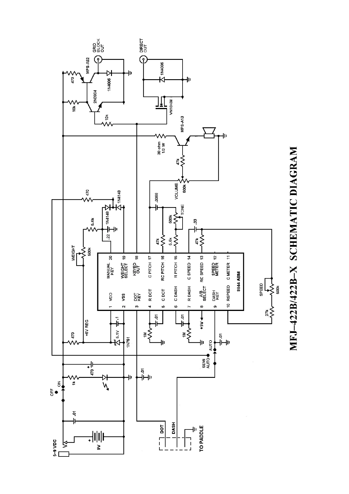
MFJ MFJ-422B - Schematic Diagram

Default Icon
4 pages
Print Icon
To Previous Page IconTo Previous Page
To Previous Page IconTo Previous Page
Loading...
4

Related product manuals