EasyManua.ls Logo

Midea MCD-24HRFN1-M(C) - Page 53

Midea MCD-24HRFN1-M(C)
247 pages
Print Icon
To Next Page IconTo Next Page
To Next Page IconTo Next Page
To Previous Page IconTo Previous Page
To Previous Page IconTo Previous Page
Loading...
50
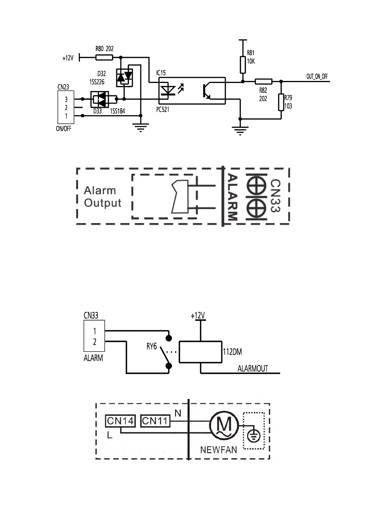
B For ALARM terminal port CN33
1. Provide the terminal port to connect ALARM, but no voltage of the terminal port , the power from the
ALARM system (not from the unit )
2. Although design voltage can support higher voltage, but we strongly ask you connect the power less
than 24V, current less than 0.5A
3. When the unit occurs the problem, the relay would be closed, then ALARM works
C. For new fresh motor terminal port CN14&CN14

Table of Contents

Related product manuals