EasyManua.ls Logo

Monogram 15900-012 - Page 23

Monogram 15900-012
89 pages
Print Icon
To Next Page IconTo Next Page
To Next Page IconTo Next Page
To Previous Page IconTo Previous Page
To Previous Page IconTo Previous Page
Loading...
Monogram Sanitation
COMPONENT MAINTENANCE MANUAL
PN 15900-012 Series
38-31-07
Jan 10/95
Page 105/106
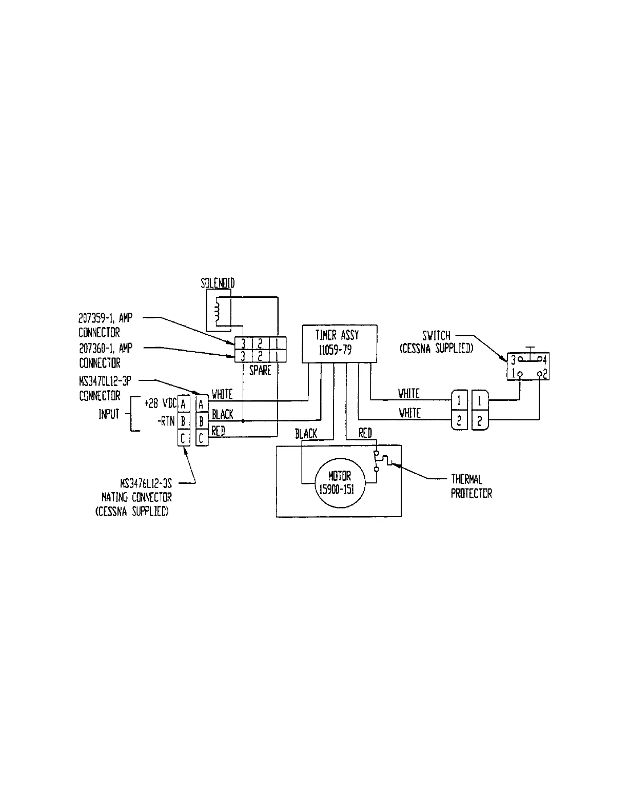
Wiring Diagram
Figure 1

Related product manuals