EasyManua.ls Logo

Monogram 15900-013 - Page 18

Monogram 15900-013
88 pages
Print Icon
To Next Page IconTo Next Page
To Next Page IconTo Next Page
To Previous Page IconTo Previous Page
To Previous Page IconTo Previous Page
Loading...
Monogram Systems
COMPONENT MAINTENANCE MANUAL
BASIC PN 15900
38-31-09
Page 105/106
May 17/02
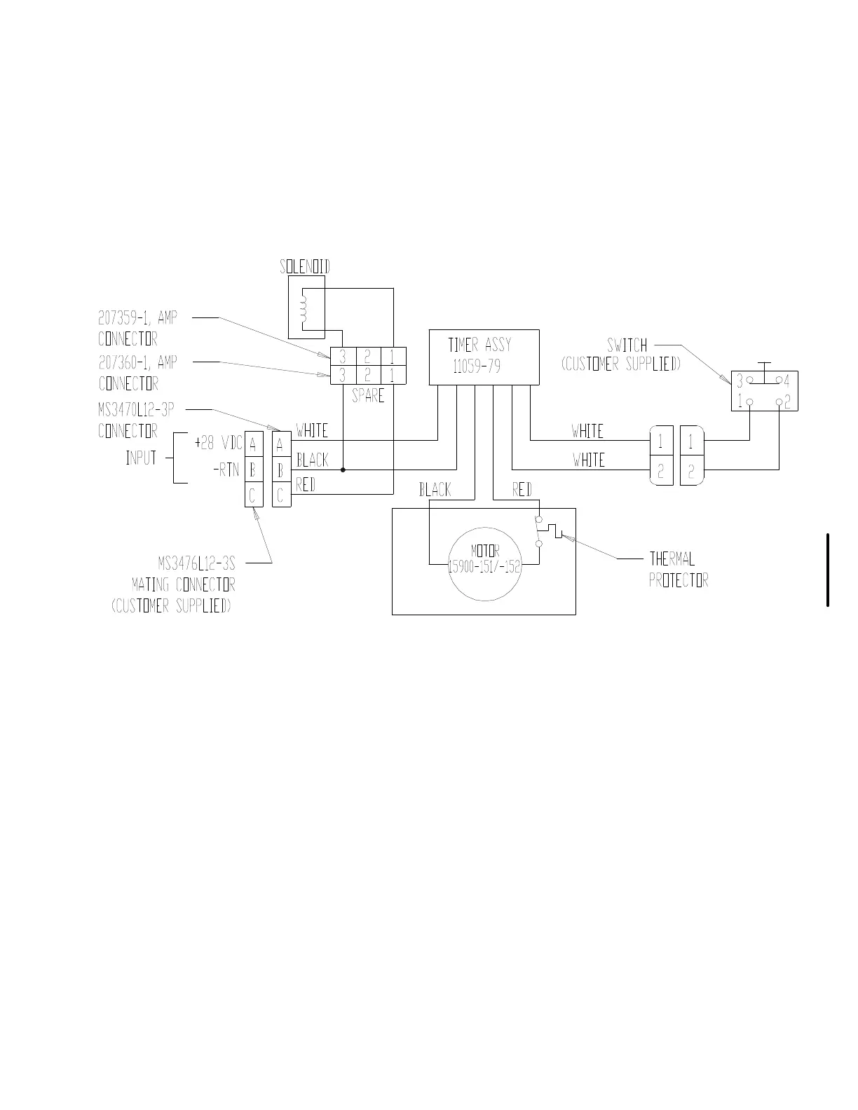
WIRING DIAGRAM
Figure 101

Related product manuals