EasyManua.ls Logo

MTD 130-720A - Parts Lists; Electrical System Parts

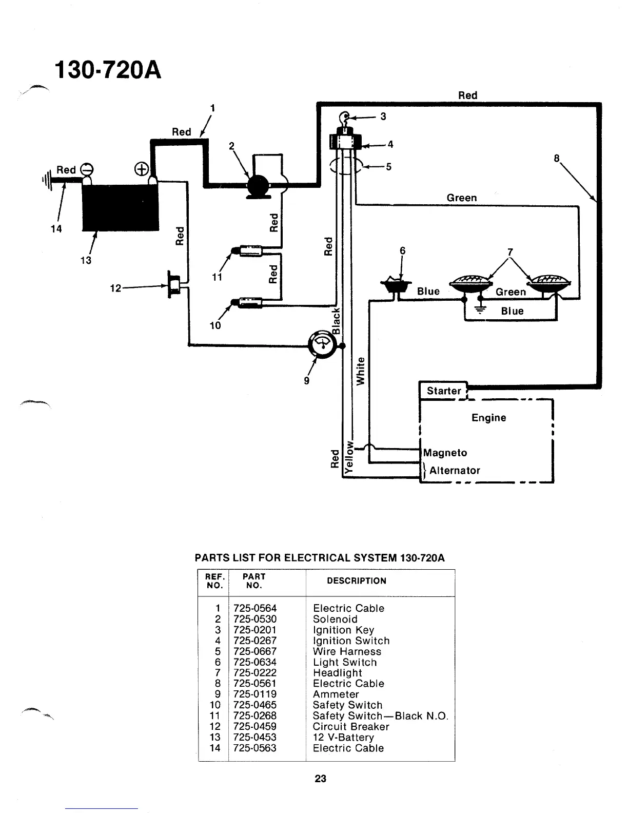
MTD 130-720A
38 pages
Print Icon
To Next Page IconTo Next Page
To Next Page IconTo Next Page
To Previous Page IconTo Previous Page
To Previous Page IconTo Previous Page
Loading...

Related product manuals