EasyManua.ls Logo

Murray 405004x99A - Page 48

Murray 405004x99A
52 pages
Print Icon
To Next Page IconTo Next Page
To Next Page IconTo Next Page
To Previous Page IconTo Previous Page
To Previous Page IconTo Previous Page
Loading...
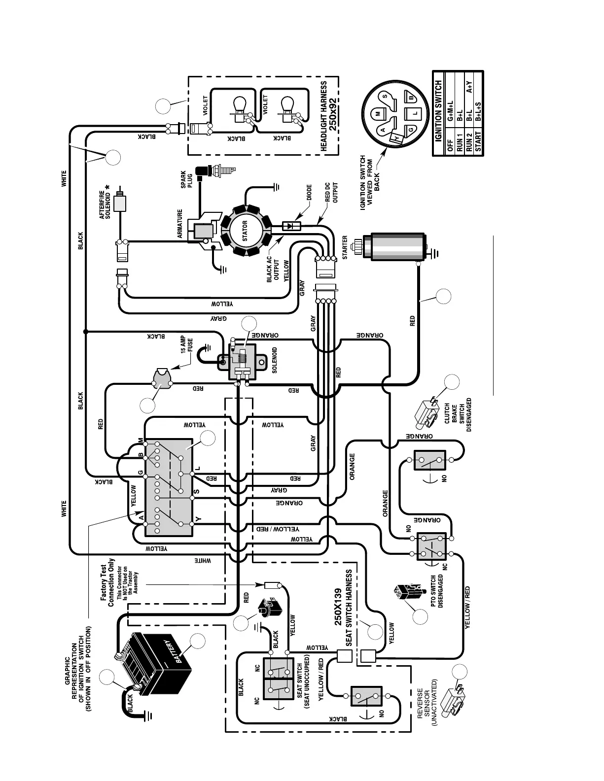
REPAIR PARTSMODEL 405004x99A
48
F-050718L
ELECTRICAL SYSTEM
24x32
94159
24x31
1001993
94613
21075
94136
GEAR DRIVE TRACTOR
*AFTERFIRE SOLENOID OPTIONAL
WIRING HARNESS FOR:
MAIN HARNESS: 250x138
SEAT : 250X139; LIGHT : 250X92
1001575
1001575
1
3
5
6
8
9
7
10
11
2
12
4
12

Table of Contents

Related product manuals