EasyManua.ls Logo

Murray 405011x52A - Page 114

Murray 405011x52A
120 pages
Print Icon
To Next Page IconTo Next Page
To Next Page IconTo Next Page
To Previous Page IconTo Previous Page
To Previous Page IconTo Previous Page
Loading...
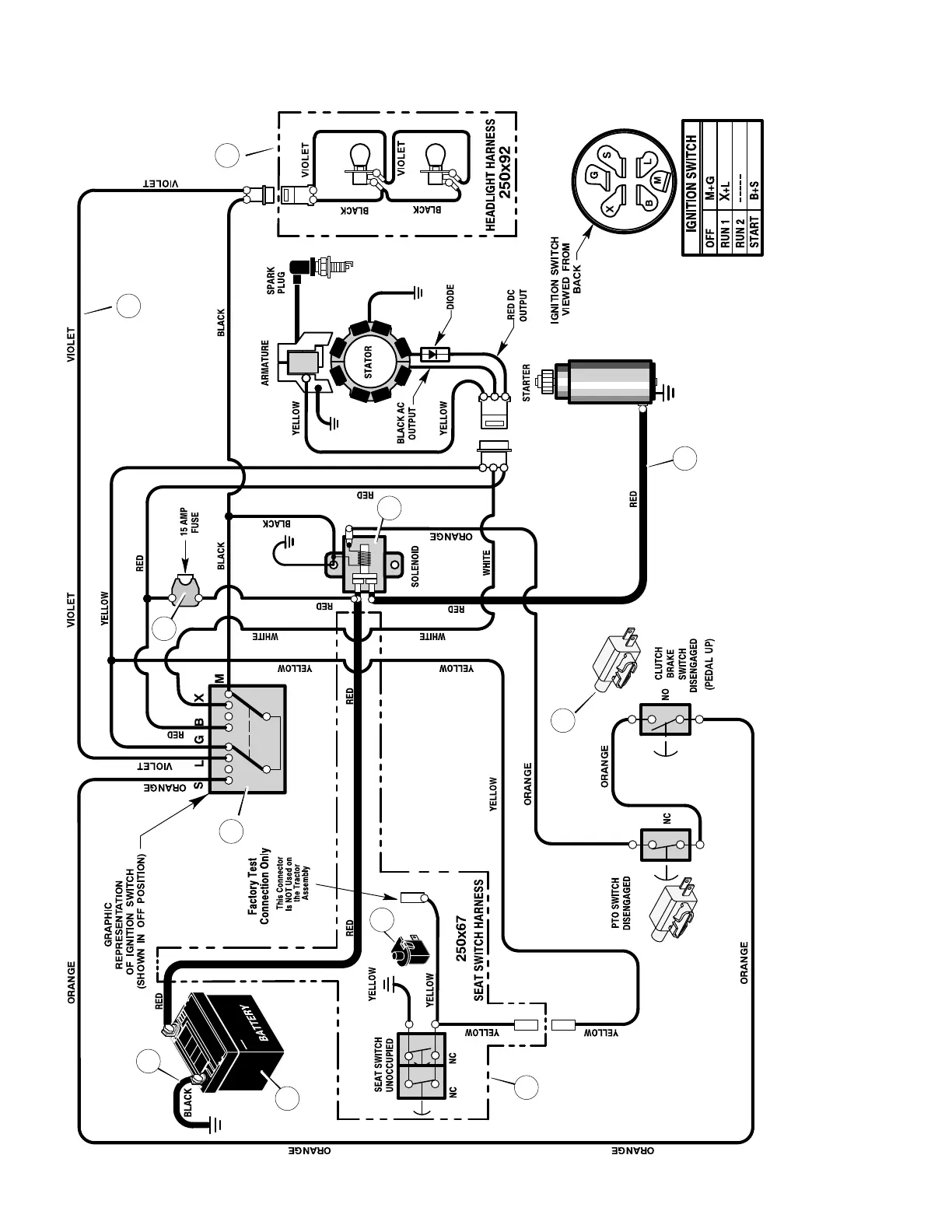
REPAIR PARTSMODEL 405011x52A
114
F-050742L
ELECTRICAL SYSTEM
24x32
94159
24x31
92377
94613
REAR HARNESS: 250X67
LIGHT HARNESS: 250X92
MAIN HARNESS: 250X113
1001575
1001575
21075
1
2
3
4
5
6
8
9
7
10
11

Table of Contents