EasyManua.ls Logo

Murray 405607x52A - Page 118

Murray 405607x52A
124 pages
Print Icon
To Next Page IconTo Next Page
To Next Page IconTo Next Page
To Previous Page IconTo Previous Page
To Previous Page IconTo Previous Page
Loading...
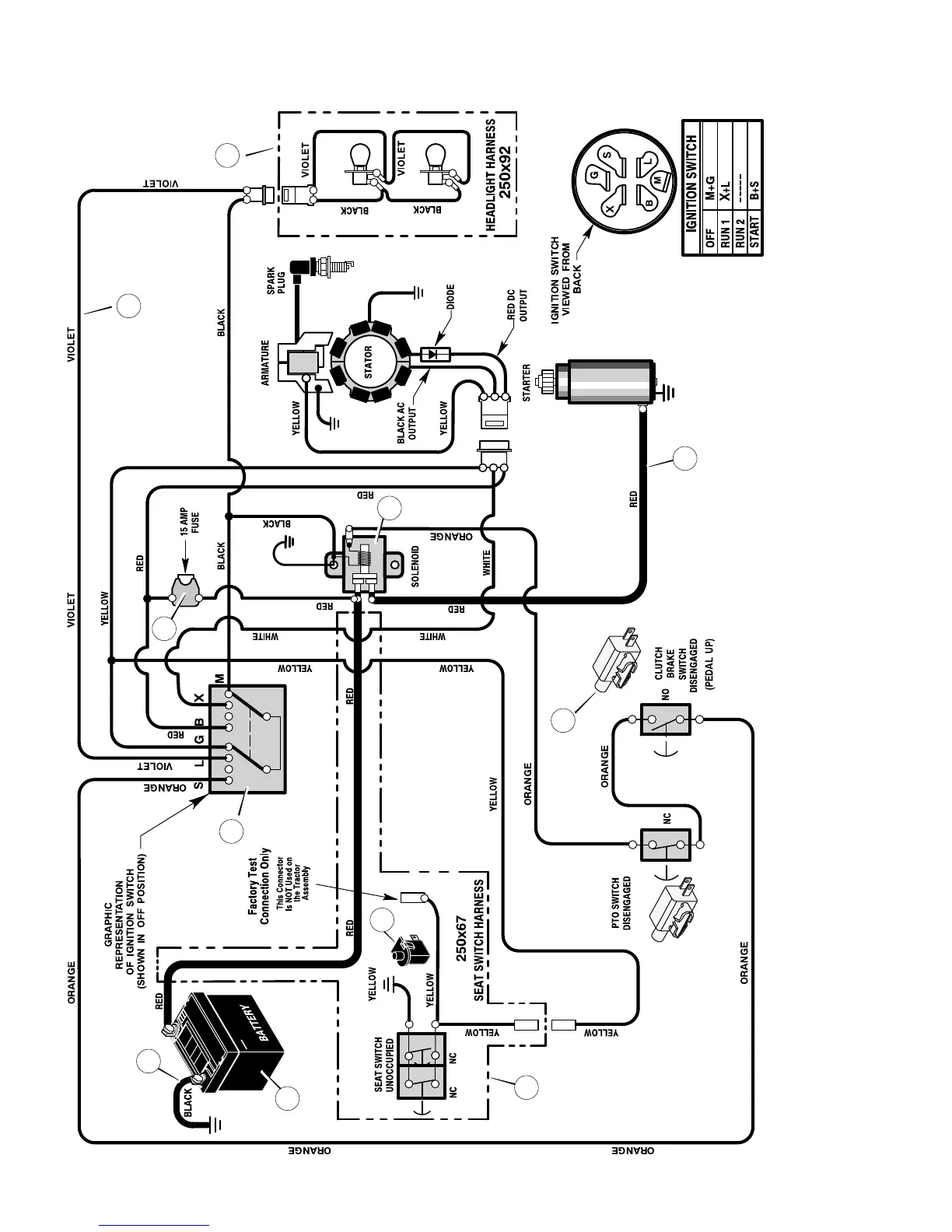
REPAIR PARTSMODEL 405607x52A
118
F-050743L
ELECTRICAL SYSTEM
24x32
94159
24x31
92377
94613
REAR HARNESS: 250X67
LIGHT HARNESS: 250X92
MAIN HARNESS: 250X113
1001575
1001575
21075
1
2
3
4
5
6
8
9
7
10
11

Table of Contents

Related product manuals