EasyManua.ls Logo

NARVI NM series - Page 50

NARVI NM series
Print Icon
To Next Page IconTo Next Page
To Next Page IconTo Next Page
To Previous Page IconTo Previous Page
To Previous Page IconTo Previous Page
Loading...
NARVI NM
TR
TB
21 3111
12 22 32
N L1 L2 L3 2
A B C
b0
b
a
a1
b
b0
a1
a
b0
b
a
a1
L M
SÄHKÖLÄMMITYKSEN OHJAUS
400V 3N~
ALTERNERING AV ELVÄRME
230V 50Hz
CONTROL OF ELECTRIC HEATING
STEUERUNG DER ELEKTRISCHE HEIZUNG
УПРАВЛЕНИЕ ЭЛЕКТРОНАГРЕВОМ
N
N L1 L2 L3 2
230V 1N~, max 9kW/40A
N
N L1 L2 L3 2
230V 3~
N
NARVI MINEX
PE
L1
N
230V 1N~
L1 L2
L3
N
2
230V 50Hz
12 22
32
11 21
31
TR
TB
N
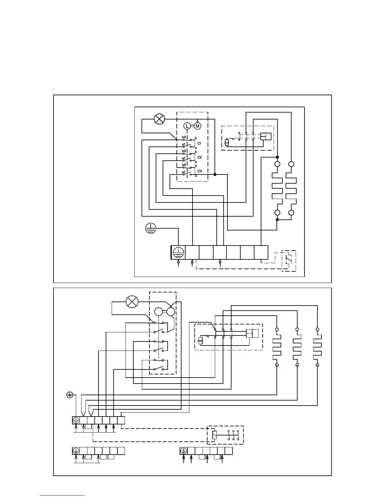
14. SCHEMA CONEXIUNILOR ELECTRICE:
La măsurarea rezistenţei izolaţiei poate apărea o scurgere, din cauza apariţiei umidităţii în izolaţie,
care s-a îmbibat din aer în timpul depozitării şi transportării.
Umiditatea dispare după 1-2 încălziri a focarului.
Se interzice conectarea focarului electric la reţea prin automat de deconectare!
Pozitionarea conectorilor in diagrama de re este pur orientativa.
REGLAREA ÎNCĂLZIRII ELECTRICE

Related product manuals